Для всех владельцев легкового отечественного автомобиля ZAZ Forza, а также для сервисных автоэлектриков, которые занимаются ремонтом авто, предлагаем для ознакомления русскоязычные качественные электросхемы Форза, с указанием всех предохранителей, реле, вентиляторов и других модулей. На ZAZ Forza может быть установлена АБС, представляющая собой электронное устройство, которое уменьшает вероятность заноса при торможении. АБС вступает в работу, только когда обнаруживается значительная разница скоростей вращения колес или когда колеса приближаются к порогу блокирования. Электронный блок управления АБС контролирует скорости вращения тормозящих колес и регулирует давление рабочей жидкости в тормозном гидроприводе. При включении зажигания на комбинации приборов загорается индикатор неисправности АБС, который должен погаснуть примерно через три секунды. Если индикатор не погас или включился во время движения автомобиля, это свидетельствует об отказе АБС. При этом она автоматически выключается, но работоспособность основной тормозной системы полностью сохраняется.
Принципиальные схемы электрооборудования ЗАЗ Форза
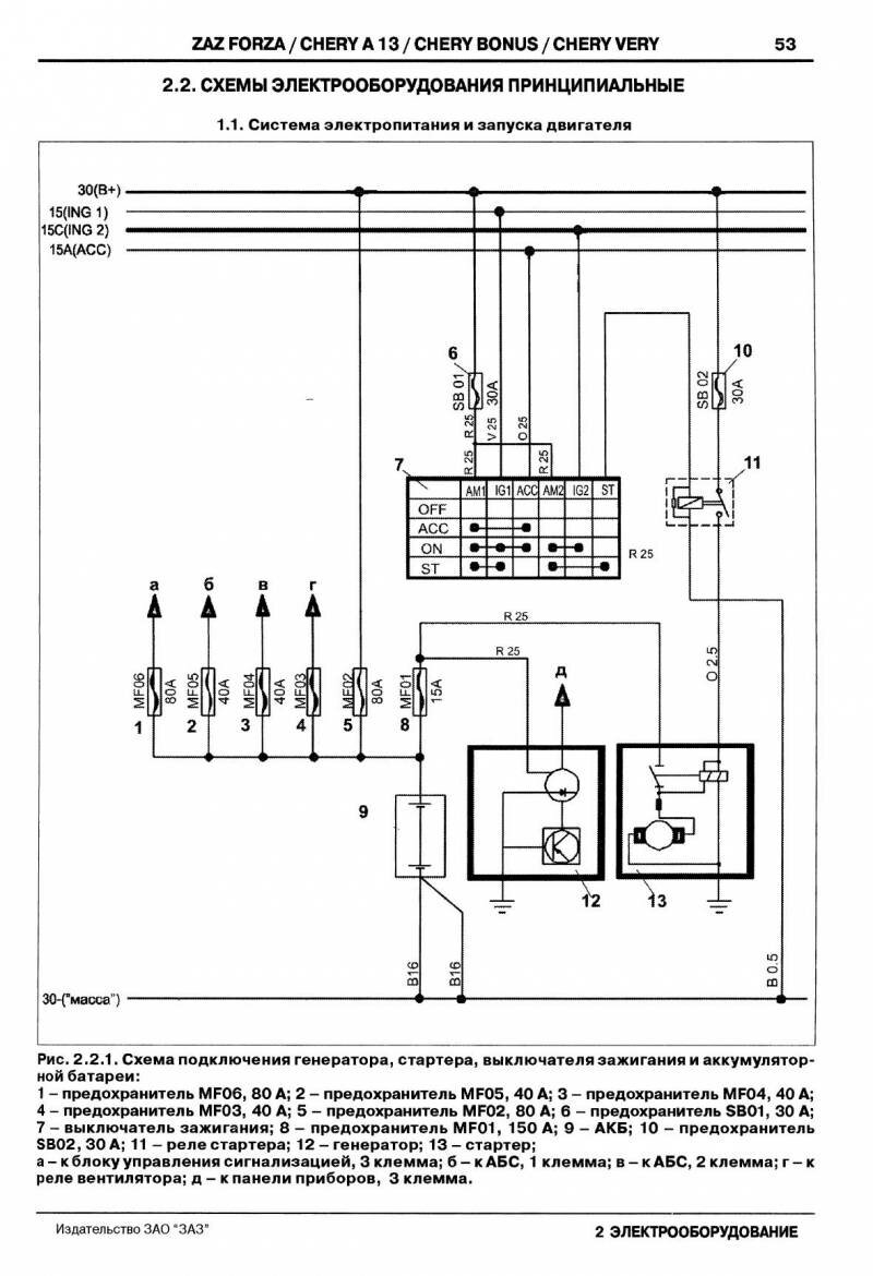
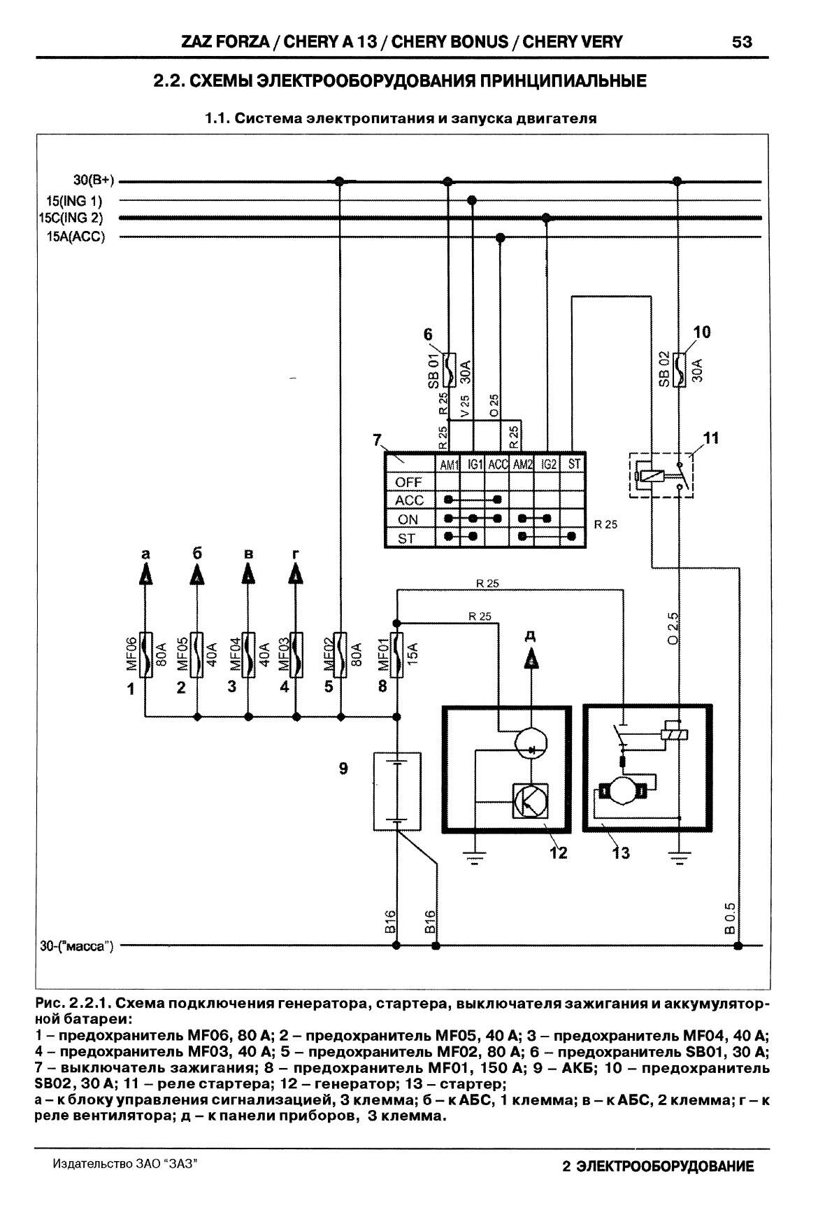
Схема системы электропитания и запуска двигателя авто

Система подключения схемы электронного управления двигателем и компрессора

Комбинация приборов и информационные панели ЗАЗ Форза

Схема блока управления сигнализацией автомобиля


Аудиооборудование, диагностика, люк

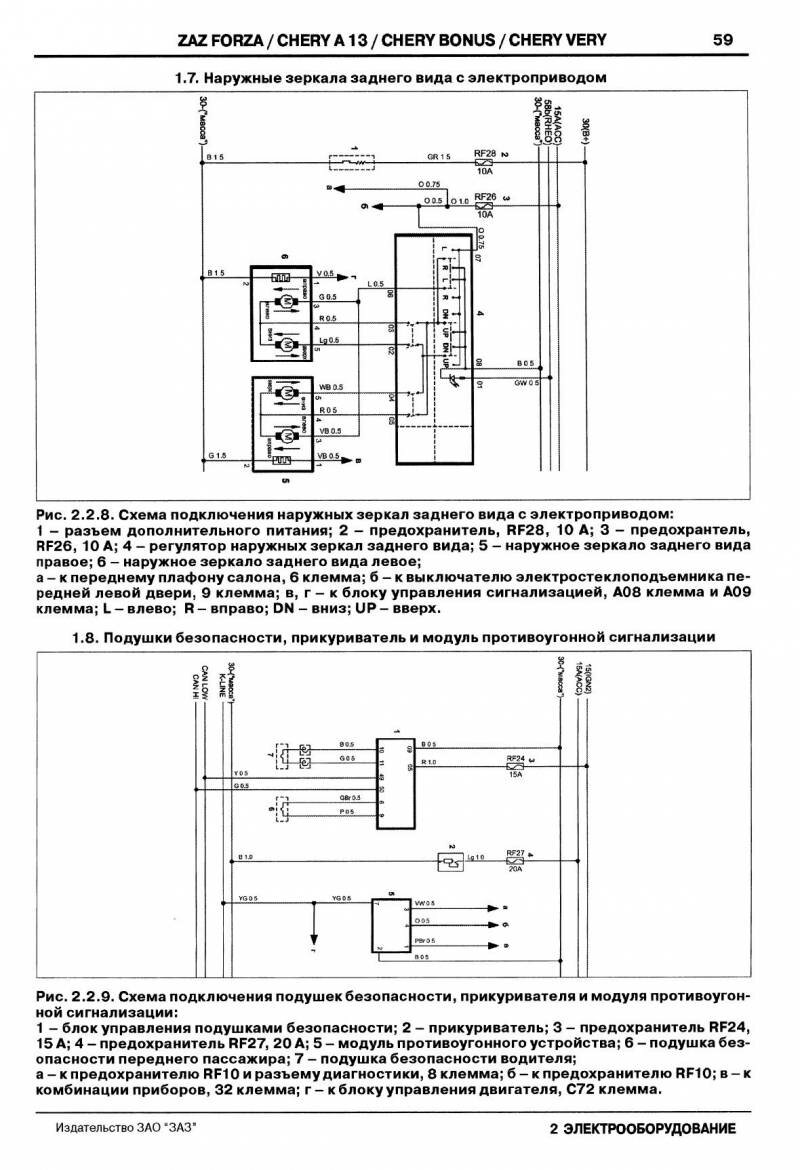
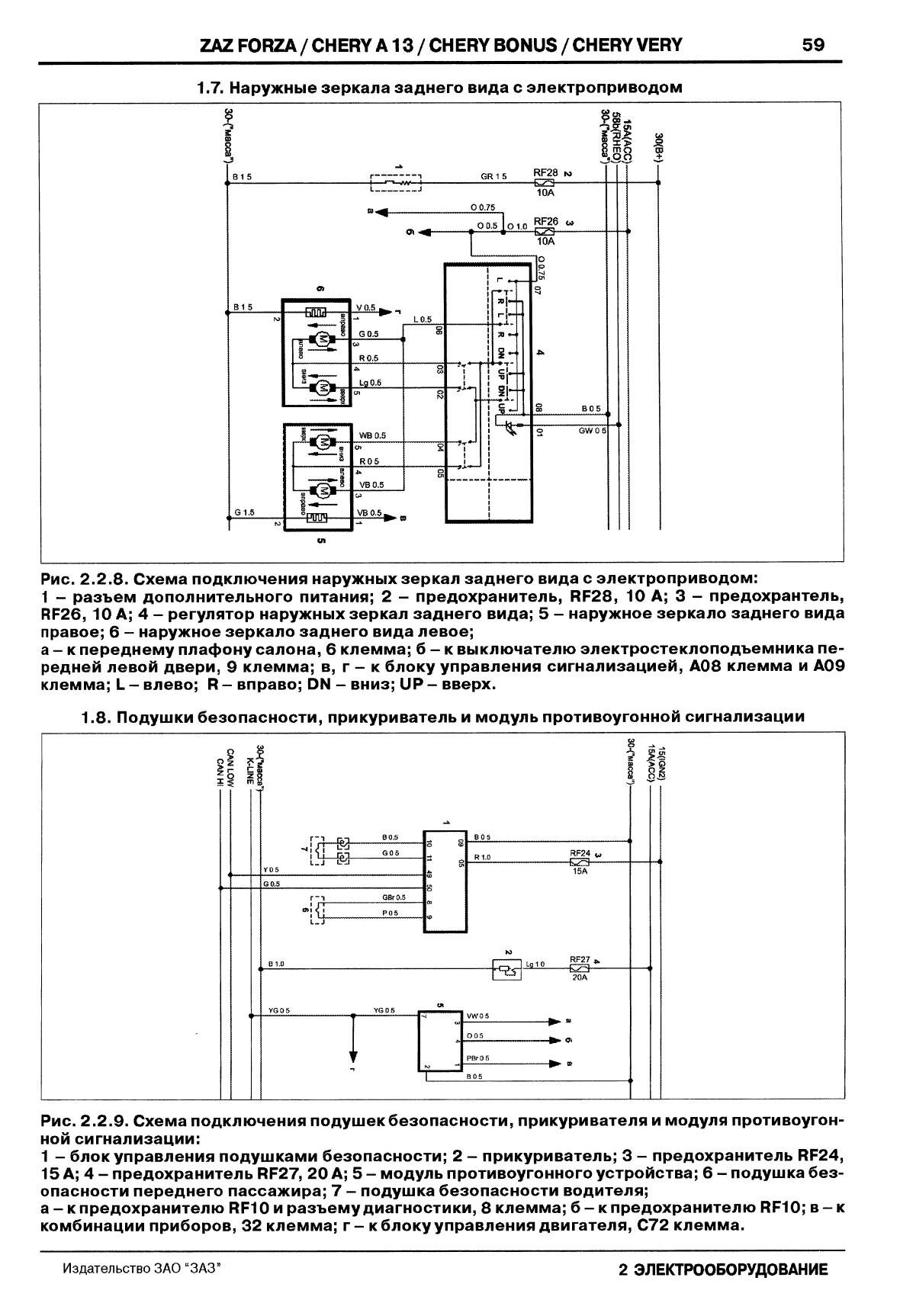
Зеркала с электроприводом, подушки безопасности, прикуриватель и противоугонка

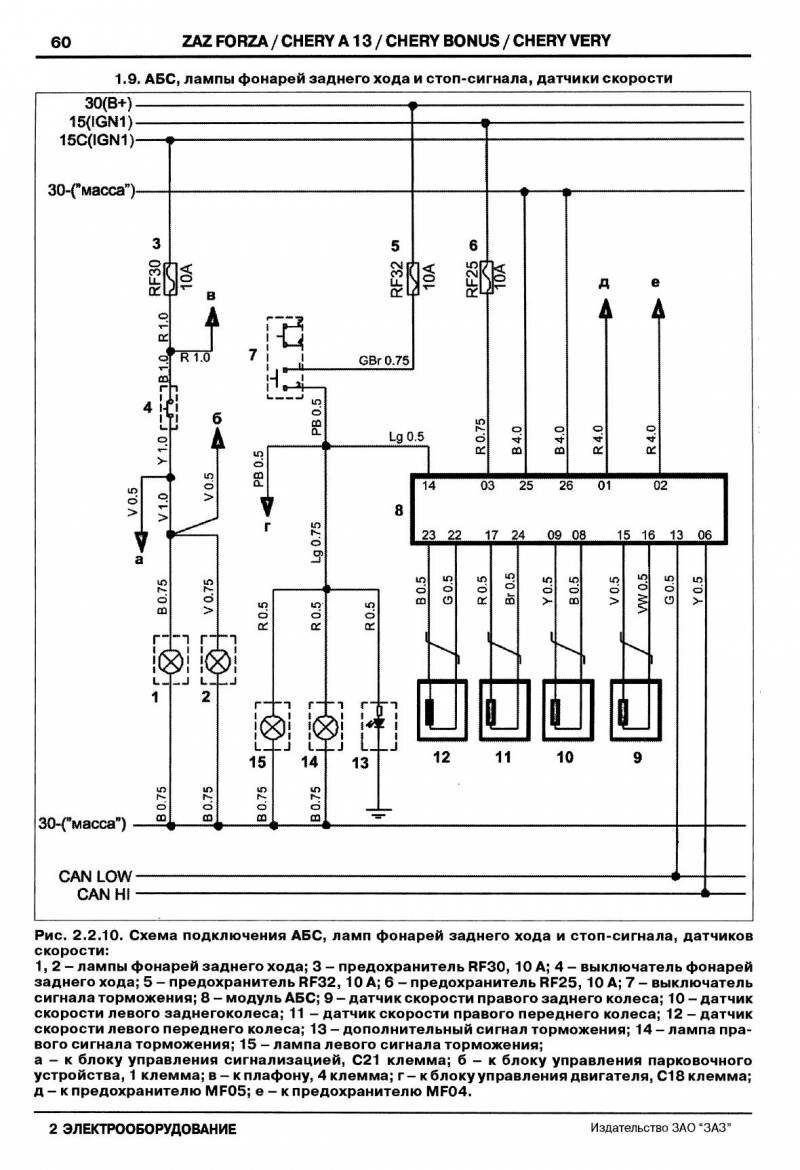
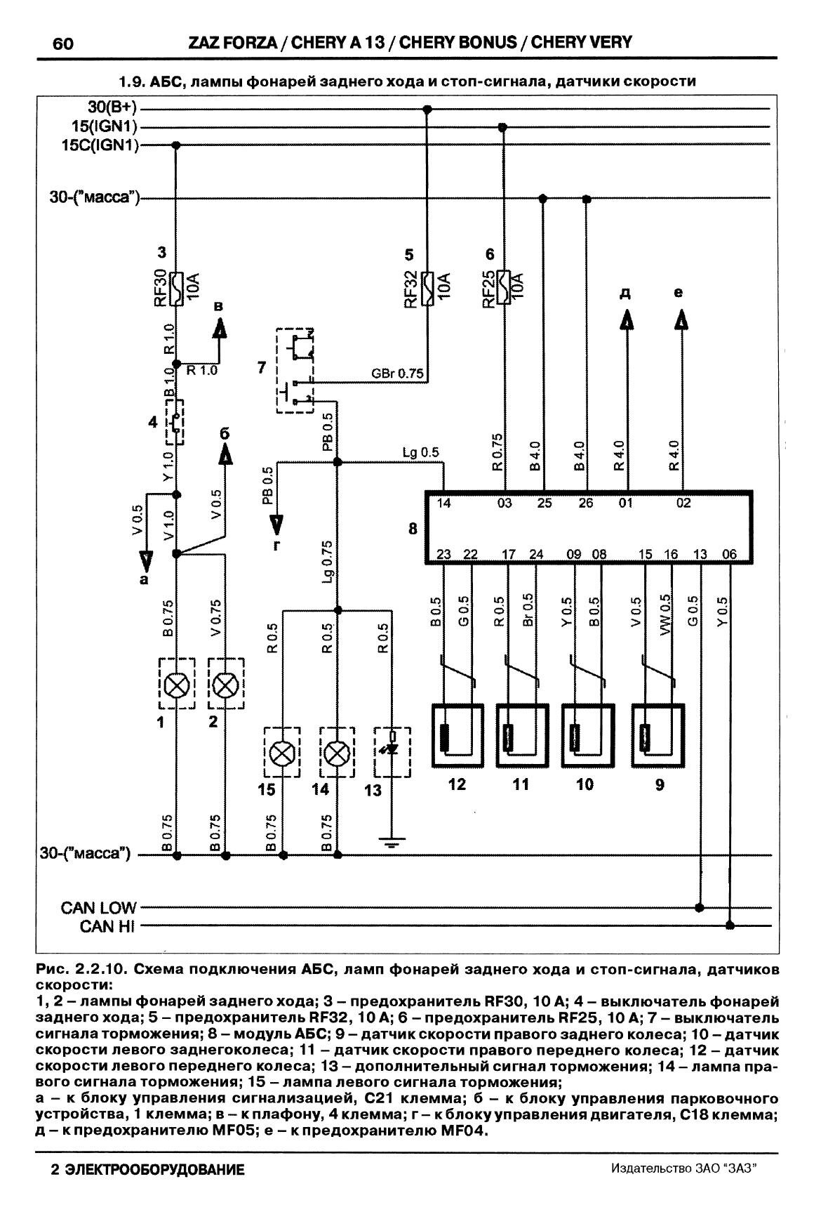
Подключение ламп фонарей, стоп-сигнала и системы АБС ZAZ Forza

Схема жгута проводов моторного отсека

Схема жгута проводов управления двигателем


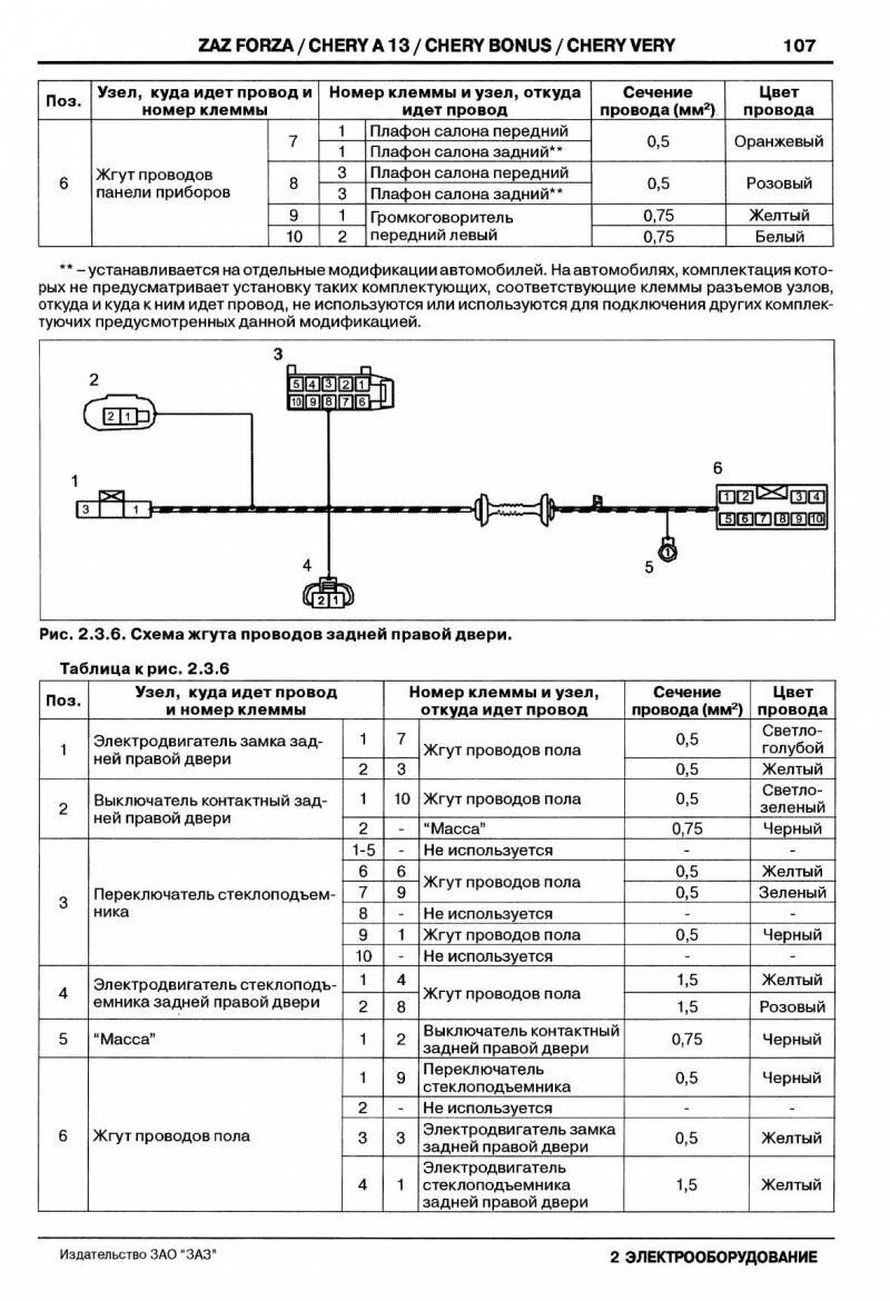
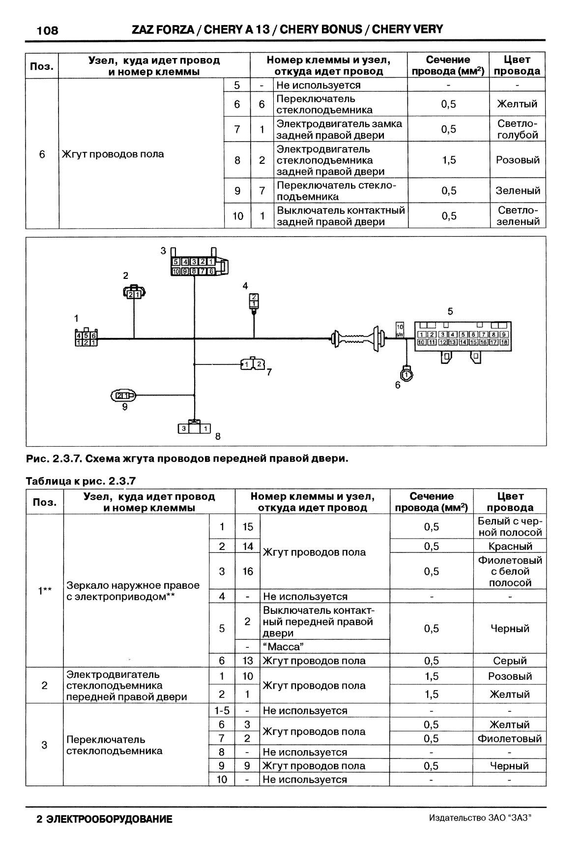
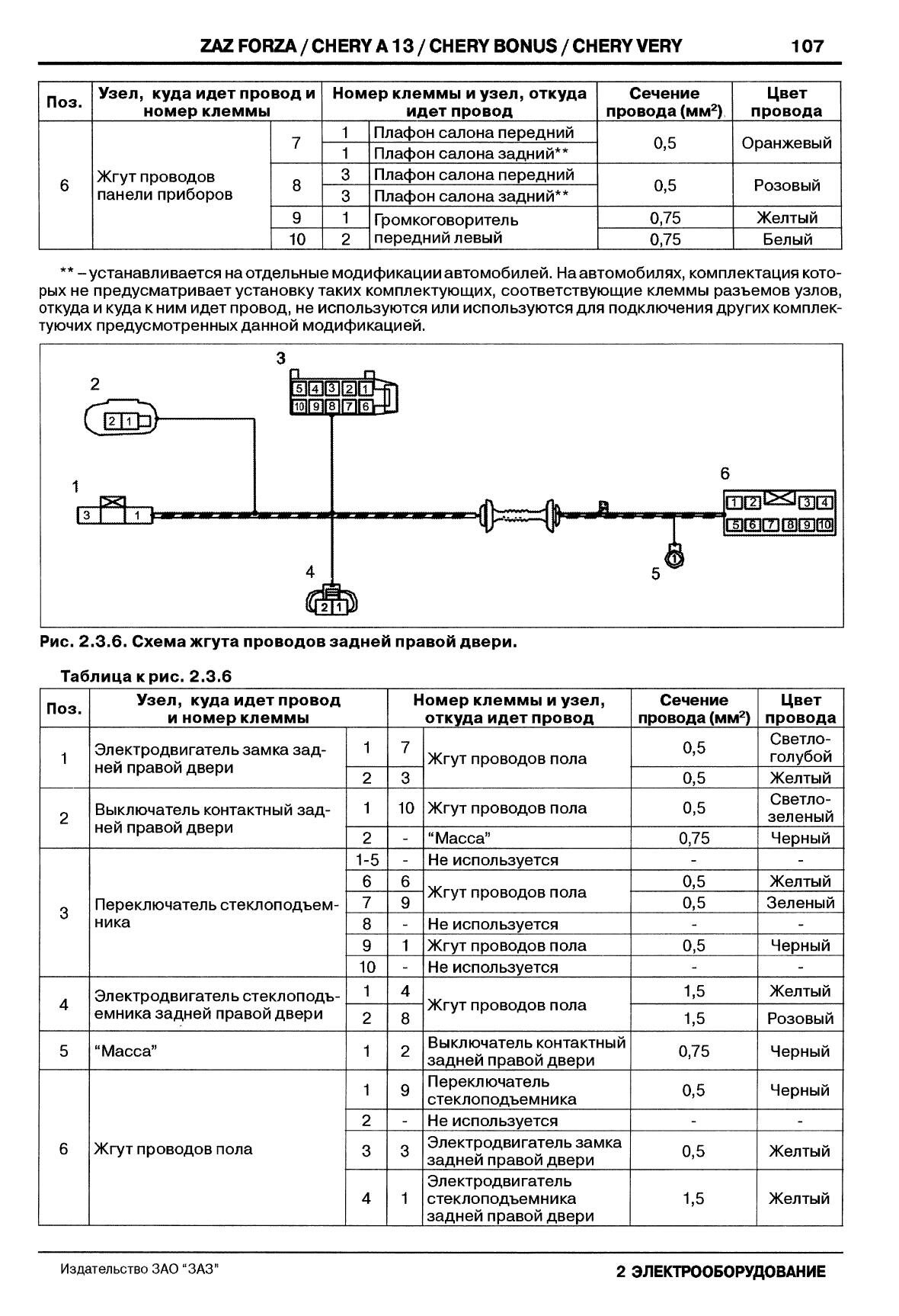
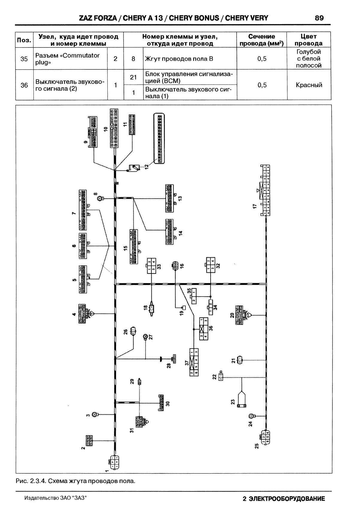
Схема жгута проводов дверей авто





Схема подключения жгута проводов заднего буфера авто

Схема подключения жгута проводов бачка омывателя

Жгут проводов подушки безопасности

Схема предохранителей

Обозначение и функции предохранителей и реле ЗАЗ Форза
FBO1 - кондиционер;
FB02 -аудиосистема;
FB03 - аудиосистема;
FB04 - блок контроля кузова;
FB05 - модуль люка;
FB07 - комбинация приборов;
FB08 - индикация открытых дверей;
FB09 - комбинация приборов;
FB10 - диагностика системы;
FB11 - датчик скорости;
FB12 - топливный насос;
FB13 - компрессор;
FB14 - блок управления двигателем;
FB15 - блок управления двигателем;
FB16 - резерв;
FB17 - вентилятор Форза;
FB18 - датчик кислорода;
FB19 - блок управления двигателем, форсунки;
FB20 - дальний свет левой фары;
FB21 - дальний свет правой фары;
FB22 - ближний свет левой фары;
FB23 - ближний свет правой фары;
FB24 - подушка безопасности;
FB25 - антиблокировочная система тормозов;
FB26 - регулировка зеркал;
FB27 - прикуриватель;
FB28 - дополнительное гнездо;
FB29 - резерв;
FB30 - лампы заднего хода;
FB31 - резерв;
FB32 - лампы "стоп-сигнала";
FB36 - модуль зажигания;
FB37 - резерв;
SB01 - выключатель зажигания;
SB02 - стартер;
SB03 - резерв;
SB04 - кондиционер.
RLY1 - реле стартера;
RLY2 - реле кондиционера;
RLY3 - реле фар дальнего света;
RLY7 - реле топливного насоса;
RLY8 - главное реле Форза;
RLY9 - реле компрессора;
RLY10 - реле фар ближнего света.

Разъёмы блока предохранителей и реле

Описание соединений и жгутов можно скачать в этих архивах: Часть 1 и Часть 2.
РЕМОНТ АВТОЭЛЕКТРОНИКИ ЗАРЯДНЫЕ УСТРОЙСТВА ДЛЯ АКБ

|