Сборник качественных электросхем, для электрооборудования Ситроен Ксантия. В данном разделе показаны схемы таких узлов, как Система контроля за температурой и уровнем охлаждающей жидкости, топлива, звуковой зуммер сигнализации и некоторые другие блоки авто. Увеличить схему можно кликнув на неё. Окончание альбома схем Ситроен Ксантия находится тут.
Штурманское освещение Ситроен Ксантия

Освещение салона автомобиля - схема

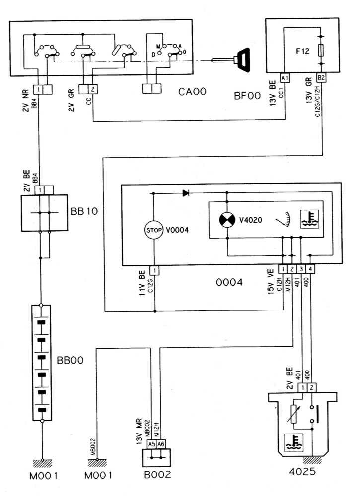
Система контроля за температурой и уровнем охлаждающей жидкости (бензиновые модели)

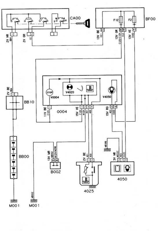
Система контроля за температурой и уровнем охлаждающей жидкости/попаданием воды в топливо (дизельные модели)

Схема системы контроля за уровнем жидкости омывания стекол

Электросхема системы контроля за температурой, уровнем и давлением двигательного масла

Указатель износа тормозных накладок/датчик-выключатель

Гидроактивная подвеска колес Ситроен Ксантия

Очиститель и омыватель ветрового стекла Ситроен

Схема омывателя линз головных фар

Электропривод стеклоподъемников передних и задних дверей


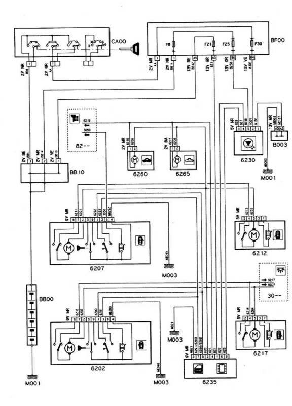
Единый замок Ситроен Ксантия

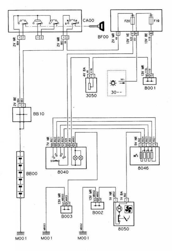
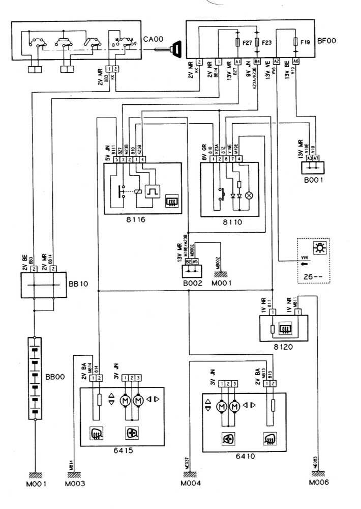
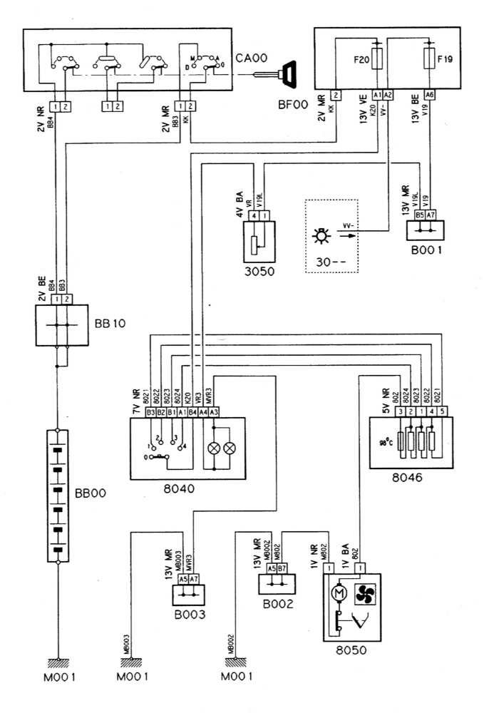
Электросхема вентилятора отопителя

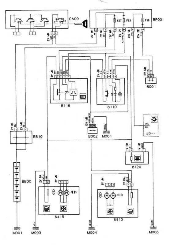
Схема обогрева заднего стекла и наружных зеркал заднего вида

Прикуриватель - схема

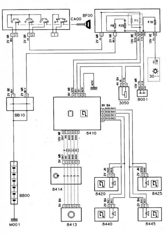
Схема подключения автомагнитолы Citroen Xantia

2000
Выключатель задних противотуманных фонарей
2001
Переключатель освещения и стеклоочистителя
2005
Реле задних противотуманных фонарей
2010
Задний туманный фонарь
2015
Задний туманный фонарь
2100
Датчик-выключатель стоп-сигналов
2110
Дополнительные стоп-сигналы
2200
Датчик-выключатель огней заднего хода
2300
Выключатель аварийной сигнализации
2305
Прерыватель указателей поворотов
2310
Переключатель указателей поворота
2320
Передний указатель левого поворота
2325
Передний указатель правого поворота
2330
Задний указатель правого поворота
2335
Задний указатель правого поворота
2340
Боковой повторитель указателя левого поворота
2345
Боковой повторитель указателя правого поворота
2400
Реле освещения в дневное время
2410
Реле ближнего света
2415
Сопротивление ближнего света
2500
Кнопка звукового сигнала
2505
Реле компрессора клаксона
2510
Компрессор клаксона
2520
Рожок клаксона
2600
Выключатель освещения
2605
Реле ближнего света
2610
Левая фара
2615
Правая фара
2620
Левый передний габаритный огонь
2625
Правый передний габаритный огонь
2630
Левый задний кузовной комбинированный фонарь
2631
Правый задний дверной комбинированный фонарь
2632
Левый задний дверной комбинированный фонарь
2633
Правый фонарь подсветки номерного знака
2635
Правый задний кузовной комбинированный фонарь
2636
Левый фонарь подсветки номерного знака
2660
Выключатель передних противотуманных фар
2665
Реле противотуманных фар
2670
Левая противотуманная фара
2675
Правая противотуманная фара
2680
Выключатель дополнительного освещения
2685
Реле дополнительного освещения
2690
Дополнительная фара, правая
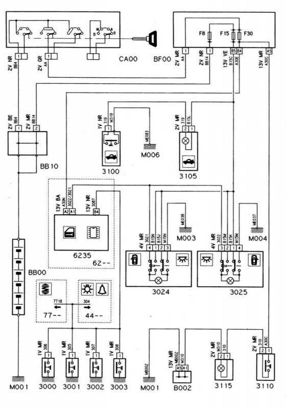
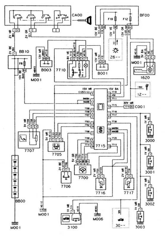
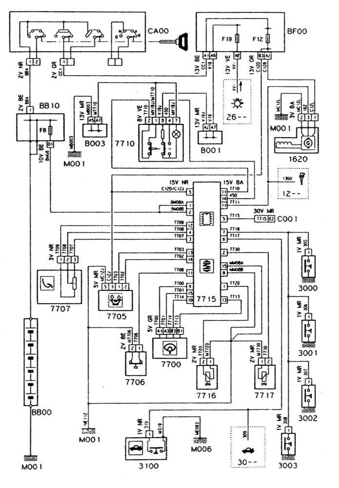
3000
Выключатель в стойке левой передней двери
3001
Выключатель в стойке правой передней двери
3002
Выключатель в стойке левой задней двери
3003
Выключатель в стойке правой задней двери
3004
Таймер салонного освещения
3005
Реле времени потолочного освещения
3006
Выключатель потолочного освещения
3010
Переднее потолочное освещение
3012
Переднее левое потолочное освещение
3013
Переднее правое потолочное освещение
3019
Выключатель заднего потолочного освещения
3020
Заднее потолочное освещение
3022
Потолочное освещение сзади слева
3023
Потолочное освещение сзади справа
3024
Левый салонный светильник
3025
Правый салонный светильник
3029
Выключатель среднего потолочного освещения
3030
Среднее потолочное освещение
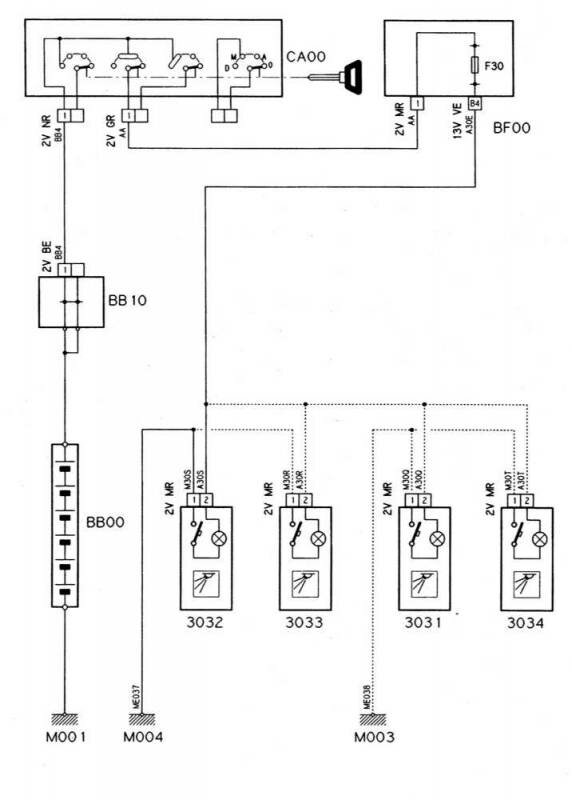
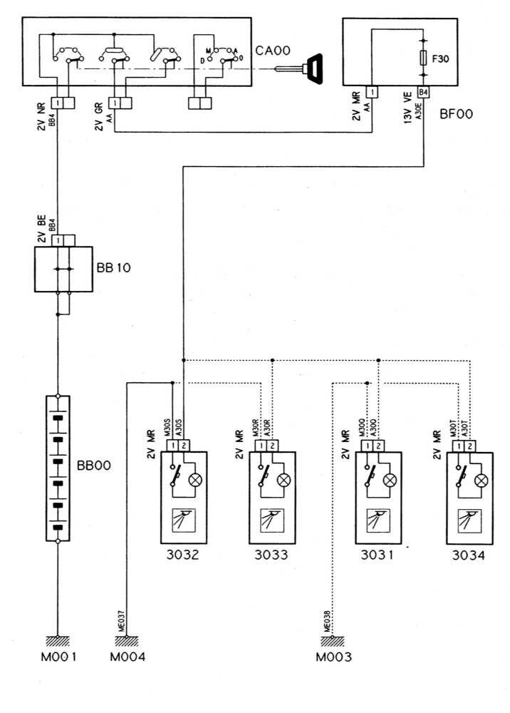
3031
Правая передняя штурманская лама
3032
Левая передняя штурманская лампа
3033
Правая задняя штурманская лампа
3034
Левая задняя штурманская лампа
3050
Реостат управления интенсивностью подсветки
3051
Лампа освещения рычага отопителя
3052
Освещение консоли
3053
Освещение прикуривателя
3054
Освещение прикуривателя
3060
Подсветка вмонтированного в солнцезащитный козырек туалетного зеркальца
3065
Штурманская лампа
3070
Подсветка селектора режимов АТ
3075
Лампа освещения выключателя зажигания
3100
Датчик-выключатель подсветки багажного отделения
3105
Фонарь подсветки багажного отделения
3110
Выключатель освещения вещевого ящика
3115
Подсветка вещевого ящика
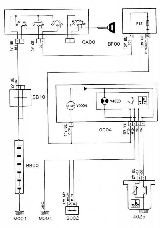
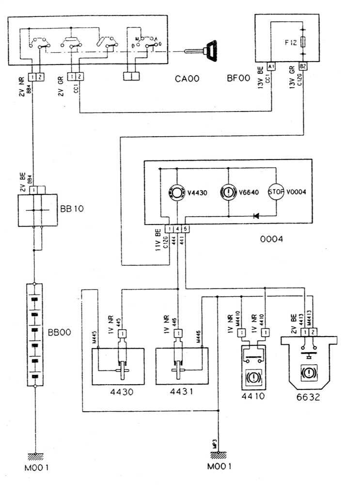
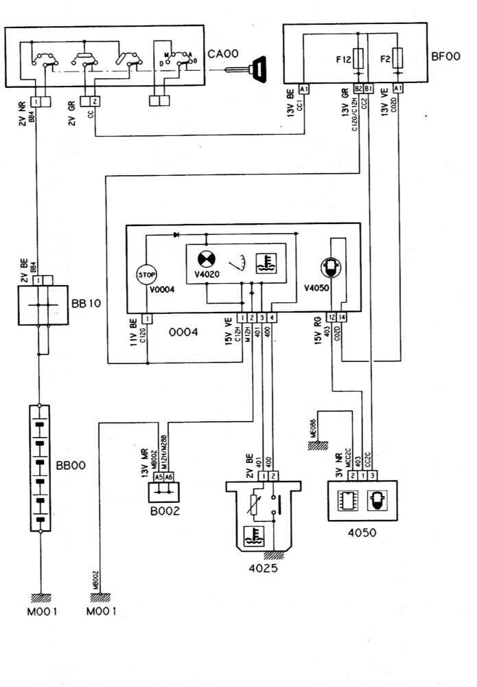
0004
Приборный щиток
4025
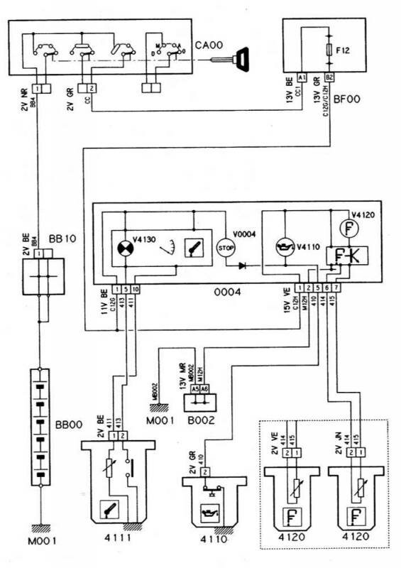
Датчик-выключатель контрольной лампы температуры охлаждающей жидкости двигателя
4030
Датчик температуры охлаждающей жидкости
4050
Датчик попадания воды в топливо
4110
Датчик-выключатель контрольной лампы давления двигательного масла
4111
Датчик температуры двигательного масла + датчик-выключатель контрольной лампы давления масла
4120
Датчик уровня двигательного масла
4210
Тахометр
4400
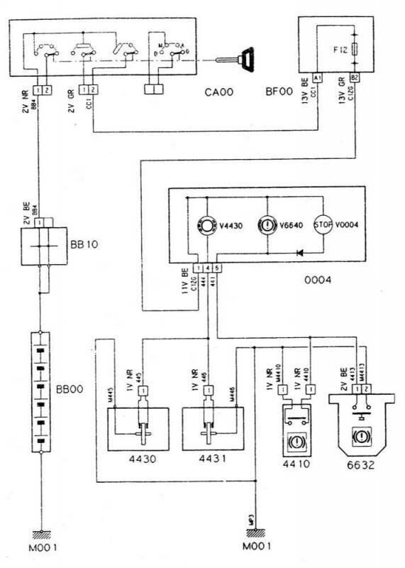
Датчик-выключатель стояночного тормоза
4430
Колодки левого переднего тормозного механизма
4431
Колодки правого переднего тормозного механизма
4720
Зуммер/контрольная лампа "Не забудьте выключить осветительные приборы”
4800
Термочувствительный датчик каталитического преобразователя
4805
Блок управления температурой каталитического преобразователя
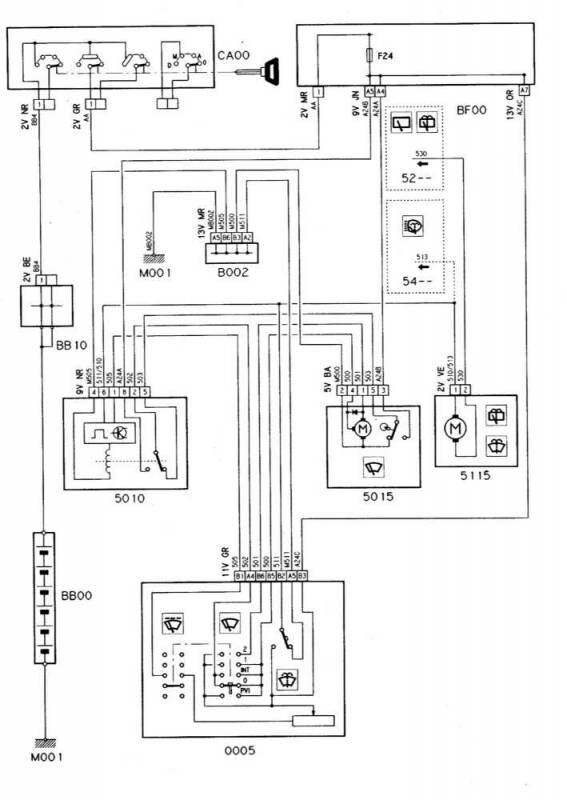
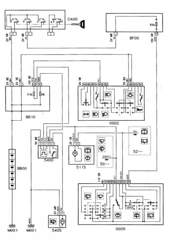
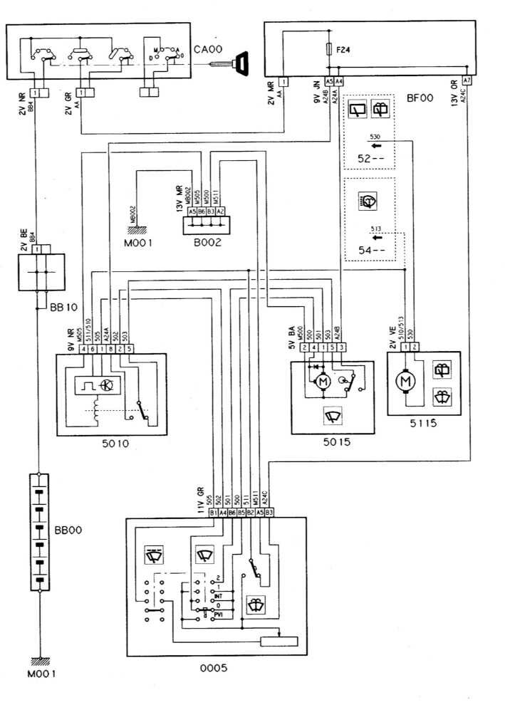
0005
Выключатель стеклоочистителей
5010
Блок управления функционированием очистителя ветрового стекла
5015
Электромотор привода переднего стеклоочистителя
5105
Подогреваемые сопла омывания ветрового стекла
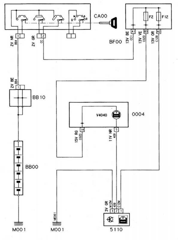
5110
Датчик-выключатель контрольной лампы уровня жидкости омывания стекол
5115
Насос подачи жидкости омывания стекол
5202
Переключатель управления функционированием очистителя заднего стекла
5203
Выключатель омывания заднего стекла
5210
Блок управления функционированием заднего стеклоочистителя
5215
Электромотор привода заднего стеклоочистителя
5400
Реле таймера омывателей линз головных фар
5405
Насос подачи жидкости омывания линз головных фар
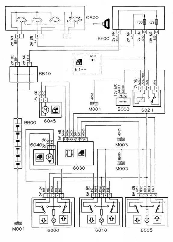
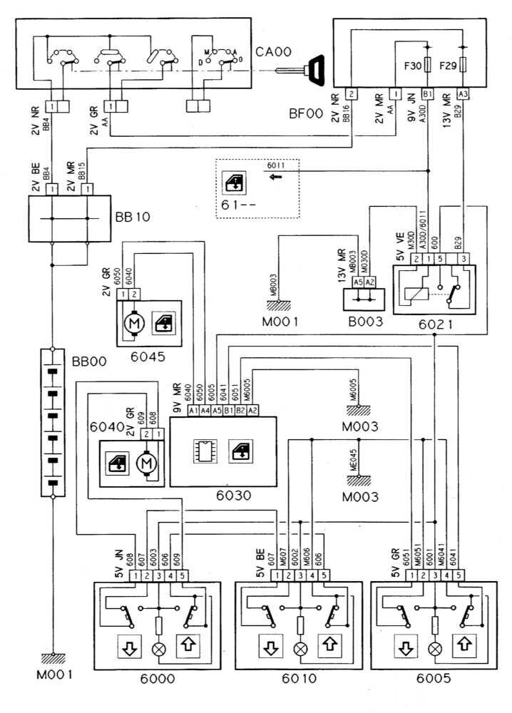
6000
Переключатель управления функционированием стеклоподъемника левой двери на левой двери
6005
Переключатель управления функционированием стеклоподъемника правой двери на правой двери
6010
Переключатель управления функционированием стеклоподъемника левой двери на правой двери
6021
Реле электропривода стеклоподъемников
6030
Блок последовательного управления электроприводом стеклоподъемников
6040
Электромотор привода стеклоподъемника левой передней двери
6045
Электромотор привода стеклоподъемника правой передней двери
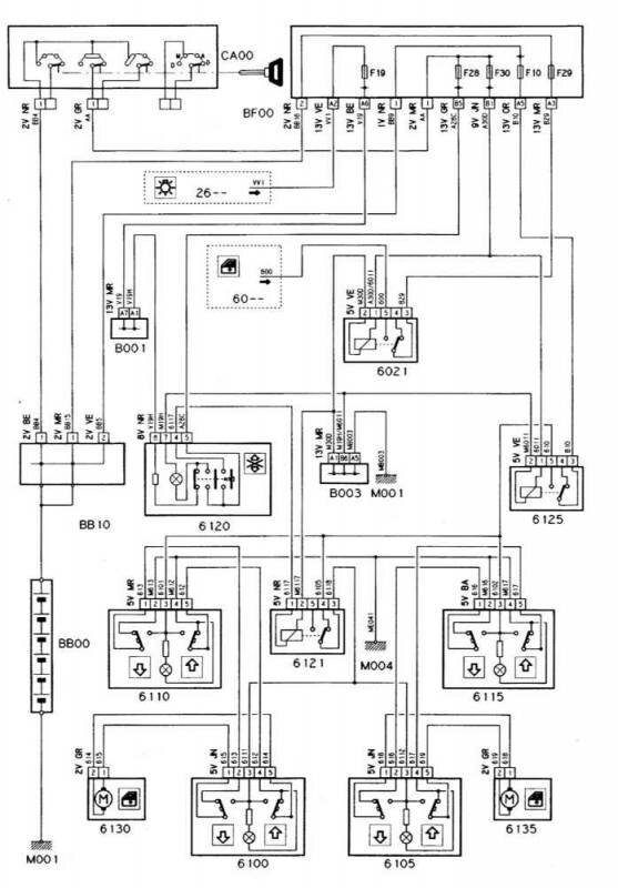
6100
Задний переключатель управления электроприводом стеклоподъемника левой задней двери
6105
Задний переключатель управления электроприводом стеклоподъемника правой задней двери
6110
Передний переключатель управления электроприводом стеклоподъемника левой задней двери
6115
Передний переключатель управления электроприводом стеклоподъемника правой задней двери
6120
Выключатель блокировки электропривода стеклоподъемников задних дверей
6121
Реле блокировки функционирования задних стеклоподъемников
6125
Реле электропривода задних стеклоподъемников
6130
Электромотор привода стеклоподъемника левой задней двери
6135
Электромотор привода стеклоподъемника правой задней двери
6202
Сборка замка левой передней двери
6207
Сборка замка правой передней двери
6212
Сборка замка левой задней двери
6217
Сборка замка правой задней двери
6230
Ресивер единого замка (PLIP)
6235
Блок управления системы единого замка
6260
Электромотор привода отпускания защелки замка крышки багажного отделения
6265
Электромотор привода отпускания защелки замка лючка заливной горловины топливного бака
6302
Сборка регулировки положения водительского сиденья
6303
Сборка регулировки положения пассажирского сиденья
6320
Электромотор привода продольного смещения водительского сиденья
6325
Электромотор привода продольного смещения пассажирского сиденья
6332
Электромотор привода регулировки высоты переднего основания водительского сиденья
6334
Электромотор привода регулировки высоты заднего основания водительского сиденья
6337
Электромотор привода регулировки высоты переднего основания пассажирского сиденья
6339
Электромотор привода регулировки высоты заднего основания пассажирского сиденья
6350
Электромотор привода регулировки наклона спинки водительского сиденья
6355
Электромотор привода регулировки наклона спинки пассажирского сиденья
6360
Реле электропривода регулировки водительского сиденья
6365
Реле электропривода регулировки пассажирского сиденья
6370
Сборка насоса и электромагнитного клапана привода регулировки водительского сиденья
6375
Сборка насоса и электромагнитного клапана привода регулировки водительского сиденья
6406
Переключатель регулировки наружных зеркал заднего вида
6407
Блок управления функционированием электропривода зеркал заднего вида
6410
Зеркало заднего вида водительской двери
6415
Зеркало заднего вида пассажирской двери
6540
Блок управления срабатыванием пиротехнических активаторов системы натяжения ремней безопасности
6545
Пиротехнический активатор натяжения ремня безопасности водительского сиденья
6546
Пиротехнический активатор натяжения ремня безопасности пассажирского сиденья
6565
Модуль водительской подушки безопасности
6566
Барабанный выключатель
6632
Датчик-выключатель контрольной лампы давления гидравлической жидкости
6800
Переключатель управления электроприводом верхнего люка
6801
Переключатель сдвигания верхнего люка
6802
Переключатель наклона верхнего люка
6805
Реле электропривода верхнего люка
6806
Выключатель нулевого положения верхнего люка
6807
Реле электропривода в сборке верхнего люка
6810
Электромотор привода верхнего люка
6820
Сборка верхнего люка
7000
Датчик ABS левого переднего колеса
7005
Датчик ABS правого переднего колеса
7010
Датчик ABS левого заднего колеса
7015
Датчик ABS правого заднего колеса
7018
Реле ABS
7020
ECU ABS
7040
Блок дополнительной регулировки (GRA)
7220
Часы
7222
Датчик температуры наружного воздуха
7300
Переключатель темпостата
7305
Селекторный переключатель темпостата
7306
Контрольный переключатель темпостата (сцепление)
7307
Контрольное реле темпостата
7310
ECU темпостата
7315
Сборка вентиляционного клапана вакуумного насоса темпостата
7320
Предохранительный электромагнитный клапан темпостата
7400
Дисплей измерителя температуры наружного воздуха
7700
Датчик наклона рулевой колонки
7705
Датчик перемещений кузова
7706
Датчик-выключатель давления тормозной жидкости
7707
Датчик-выключатель педали газа
7710
Переключатель подвески
7715
ECU подвески
7716
Электромагнитный клапан подвески (единственный или передний)
7717
Электромагнитный клапан задней подвески
7770
Сигнальный зуммер уровня и/или давления гидравлической жидкости
8000
Выключатель К/В
8005
Реле компрессора К/В
8006
Термочувствительный датчик испарителя
8007
Прессостат
8008
Термочувствительный датчик охлаждающей жидкости двигателя
8010
Блок управления температурой воды
8015
Запорное реле компрессора К/В
8020
Компрессора К/В
8025
Панель управления К/В
8030
Датчик температуры воздуха в салоне автомобиля
8032
Датчик температуры наружного воздуха
8034
Датчик температуры воздуха на уровне ног
8035
Электронный термостат управления температурой воздуха в салоне
8037
Жалюзийный датчик температуры воздуха
8040
Выбор скоростного режима функционирования вентилятора отопителя
8045
Модуль управления функционированием вентилятора отопителя
8046
Резистивная сборка управления скоростными режимами вентилятора отопителя
8050
Электромотор вентилятора отопителя
8065
Редукционный электромотор заслонки смесителя
8080
ECU К/В
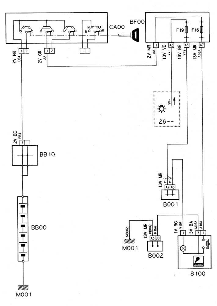
8100
Передний прикуриватель
8110
Выключатель обогрева заднего стекла
8116
Реле таймера обогрева заднего стекла
8120
Обогреватель заднего стекла
8200
Панель управления электронного иммобилизатора
8203
Диод цепи подающего реле ECU
8204
Реле повторного запитывания ECU системы впрыска топлива
8301
Блок управления подогревом сидений
8302
Реостат управления подогревом водительского сиденья
8303
Реостат управления подогревом пассажирского сиденья
8308
Реле системы подогрева сидений
8310
Обогреватель водительского сиденья
8315
Обогреватель пассажирского сиденья
8410
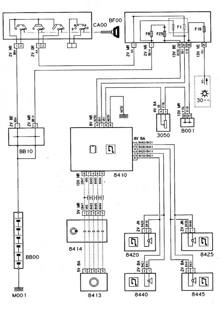
Аудиосистема
8413
Управление функционированием радиоприемника
8414
Барабанный выключатель управления функционированием радиоприемника
8415
Приемное устройство CD-проигрывателя
8416
Интерфейс CD-проигрывателя
8420
Левый передний громкоговоритель
8425
Правый передний громкоговоритель
8430
Левый задний громкоговоритель
8435
Правый задний громкоговоритель
8440
Левый передний высокочастотный громкоговоритель
8445
Правый передний высокочастотный громкоговоритель
8600
Блок управления противоугонной сигнализации
8601
Расположенный под капотом выключатель противоугонной сигнализации
8603
Выключатель противоугонной сигнализации
8604
Датчик уровня звука
8605
Сирена противоугонной сигнализации
8606
Контрольная лампа (светодиод) противоугонной сигнализации
8610
Датчик-выключатель противоугонной сигнализации, установленный в багажном отделении)
8615
Реле включения ближнего света при срабатывании противоугонной сигнализации
8616
Реле противоугонной сигнализации
РЕМОНТ АВТОЭЛЕКТРОНИКИ ЗАРЯДНЫЕ УСТРОЙСТВА ДЛЯ АКБ

|