Схемы электрооборудования легкового автомобиля Renault Safrane, 1992-1996 годов выпуска. Все схемы на русском языке и в достаточно хорошем качестве. Чтоб развернуть картинку на весь экран - кликните на неё. Приведены модули подогрева сидений, централизированного замка, электроснабжения двигателя. Схемы защищены от копирования и просматривать их можно только на сайте. Первоначально модельный ряд Рено Сафран включал два четырехцилиндровых инжекторных двигателя: рабочим объемом 2,0 и 2,2 л мощностью 107 и 110 л.с. Также на модель устанавливали их варианты с 12-клапанной головкой блока цилиндров, мощность которых достигала 135 и 140 л.с. Самым мощным был 170-сильный 3,0-литровый V6, а самым экономичным — 2,1-литровый 90-сильный дизель, который с пятиступенчатой механической коробкой передач расходовал всего 7,8 л/100 км в городе. В 1993-г его дополнил 2,5-литровый турбодизель в 112 л.с., компанию которому составил 2,1-литровый турбодизель в 88 л.с.
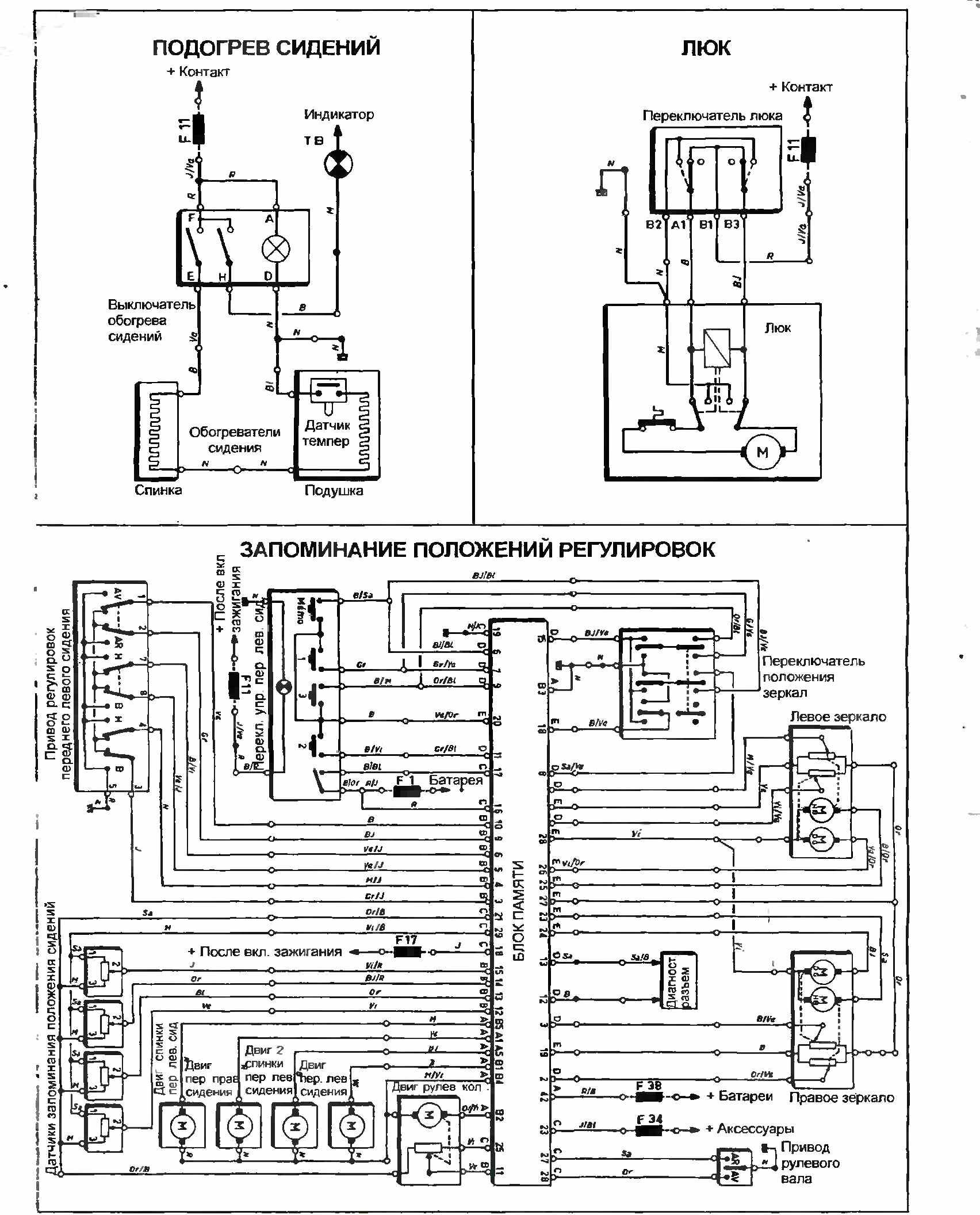
Схема блока подогрева Рено Сафран

Принципиальная схема электрооборудования версии с бензиновым двигателем

Принципиальная схема электрооборудования Renault Safrane с бензиновым двигателем

Принципиальная схема электрооборудования авто с дизельным двигателем


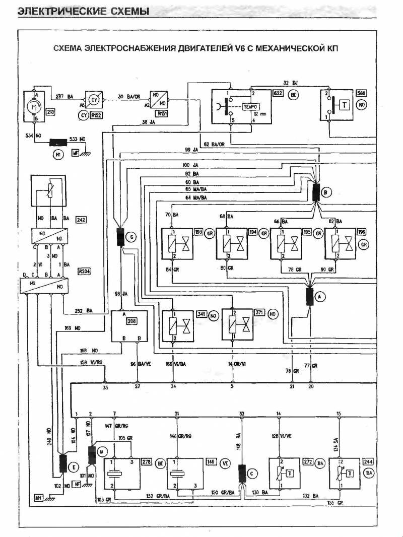
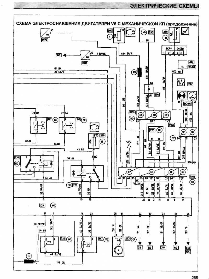
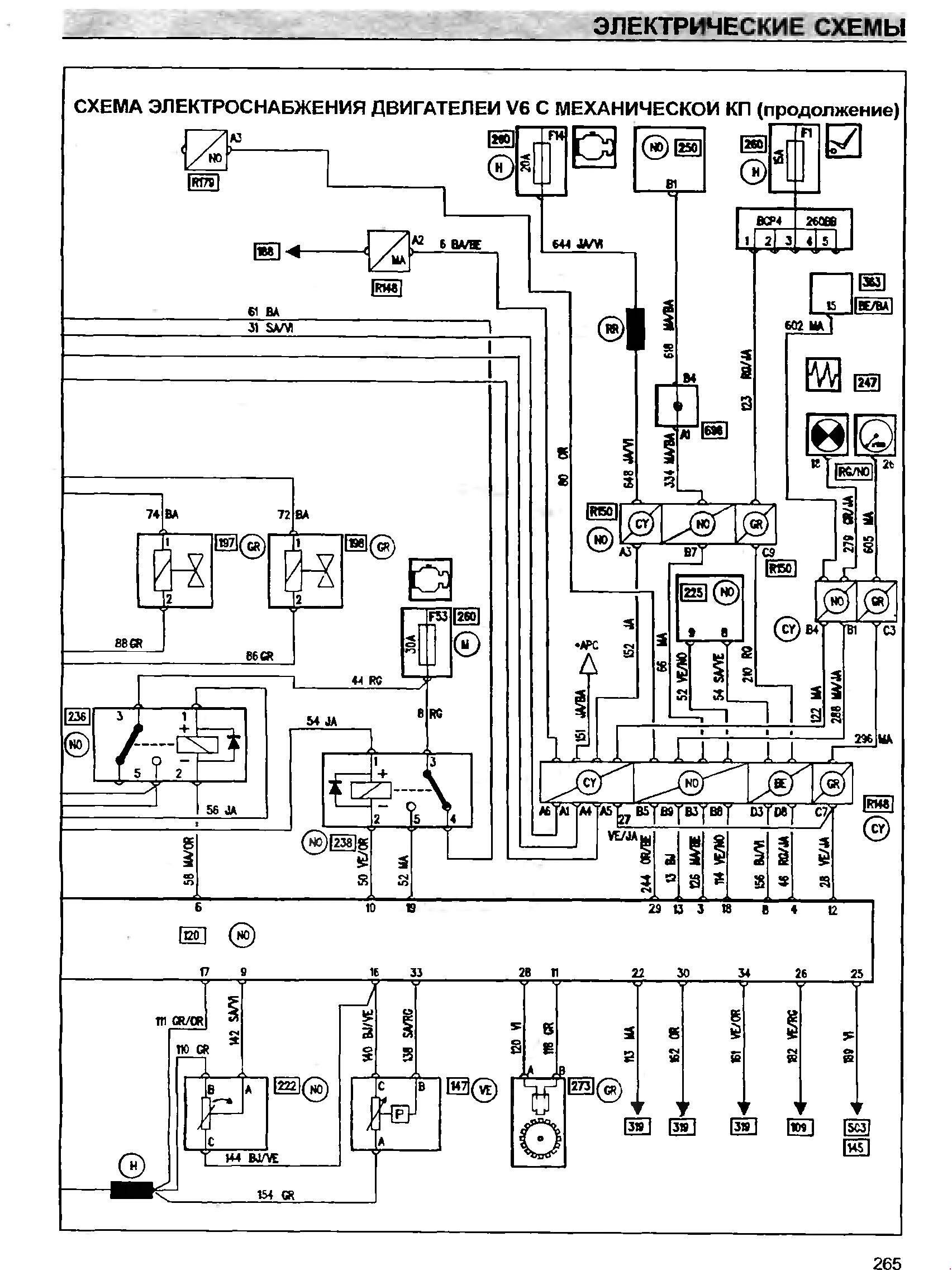
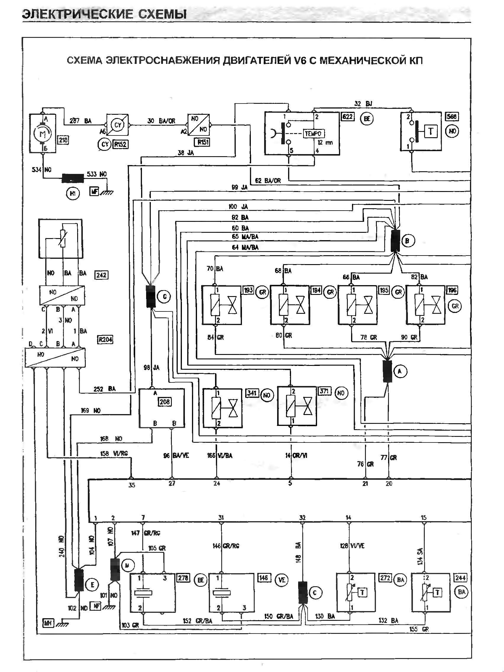
Эл.схема электроснабжения с механической коробкой передач


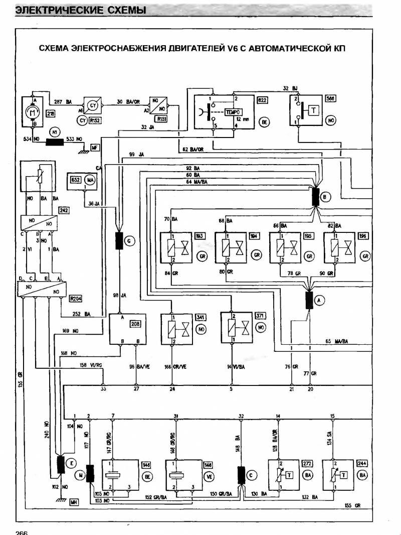
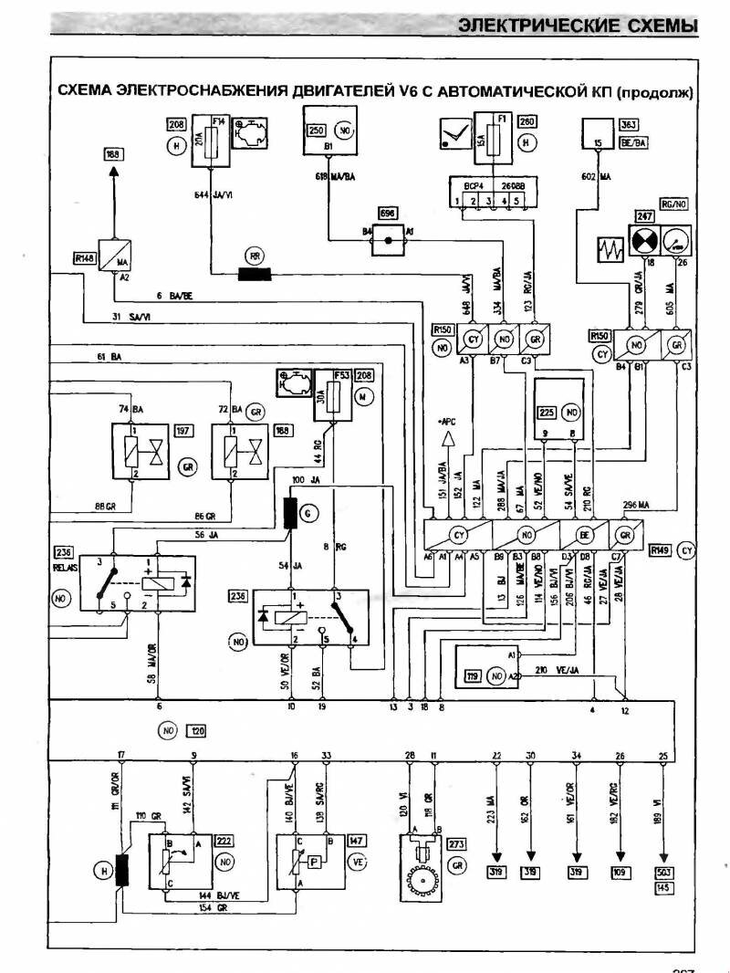
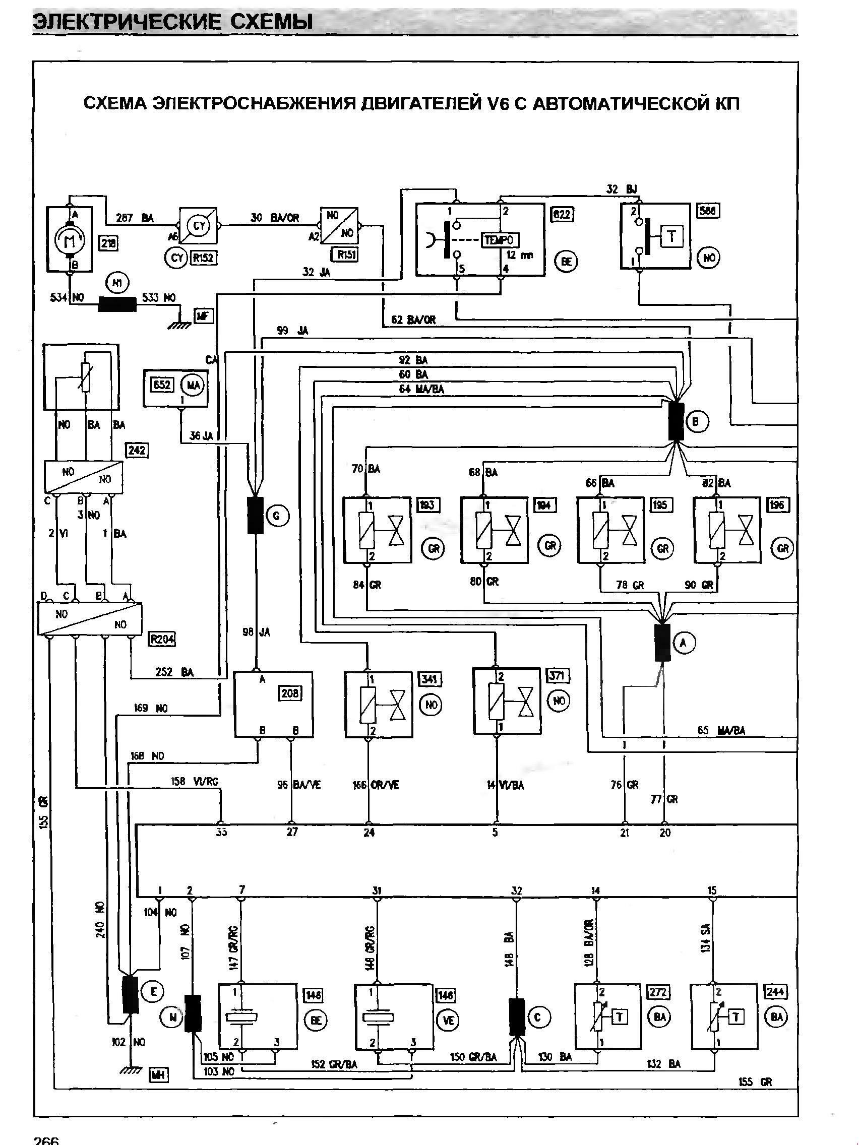
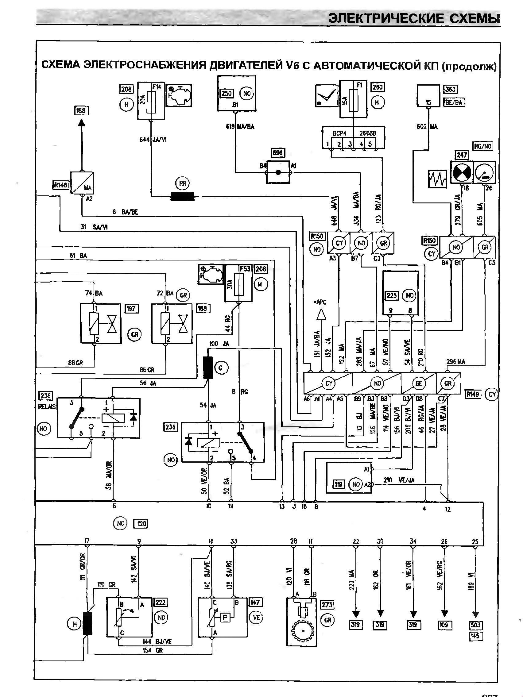
Эл.схема электроснабжения Renault Safrane с автоматической коробкой передач


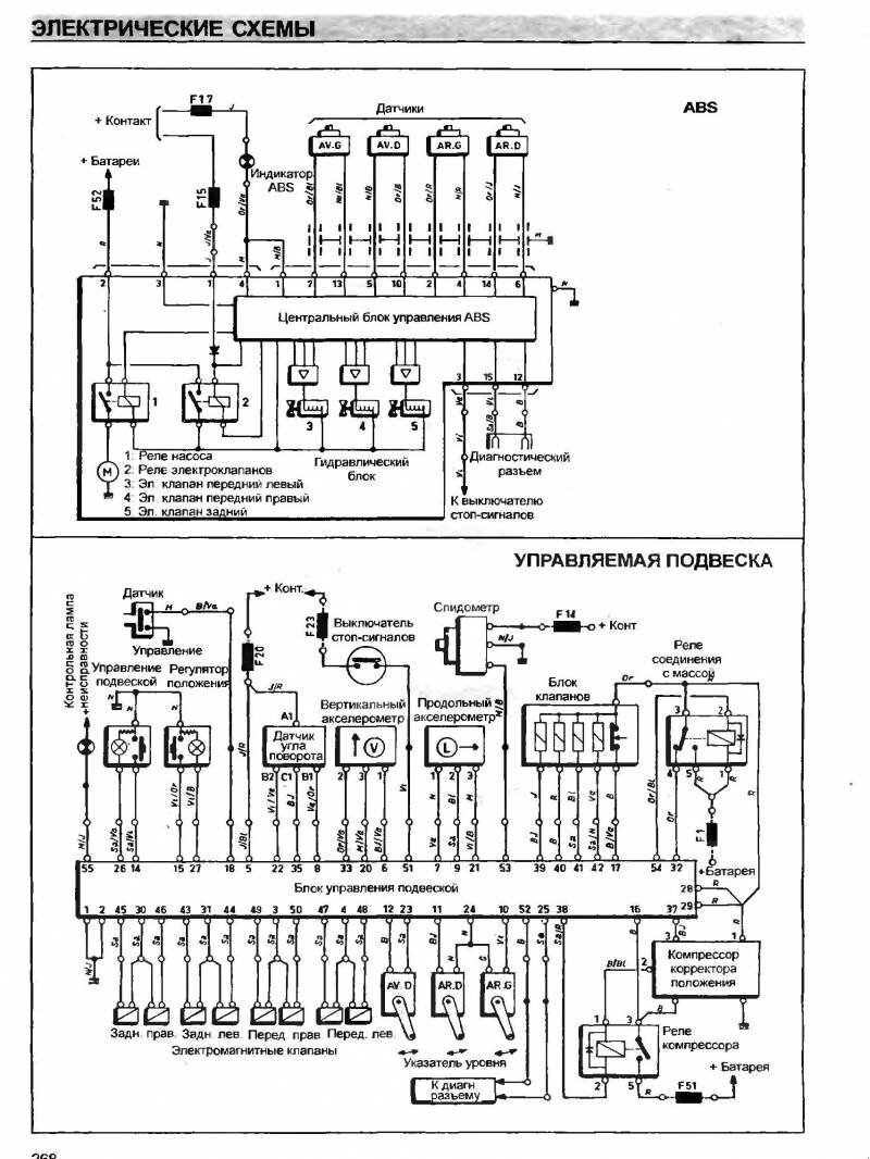
Схема блока управления подвеской авто

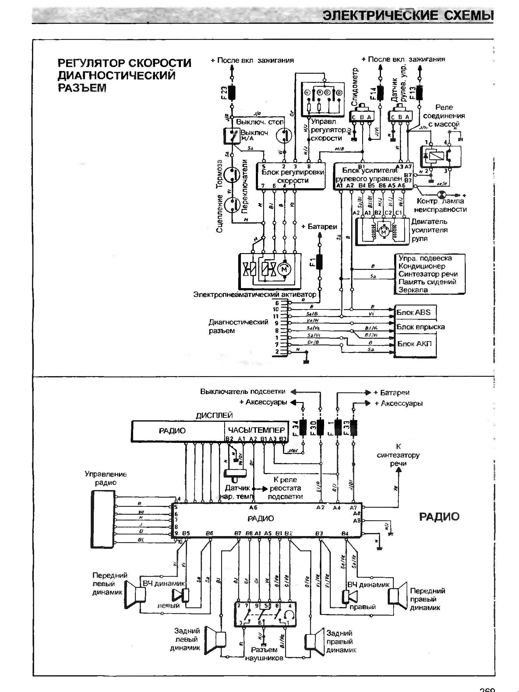
Регулятор скорости, диагностический разъём и подключение акустики к радио

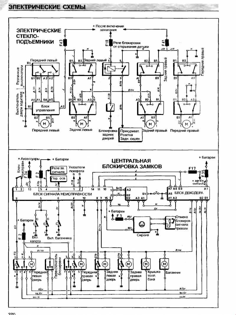
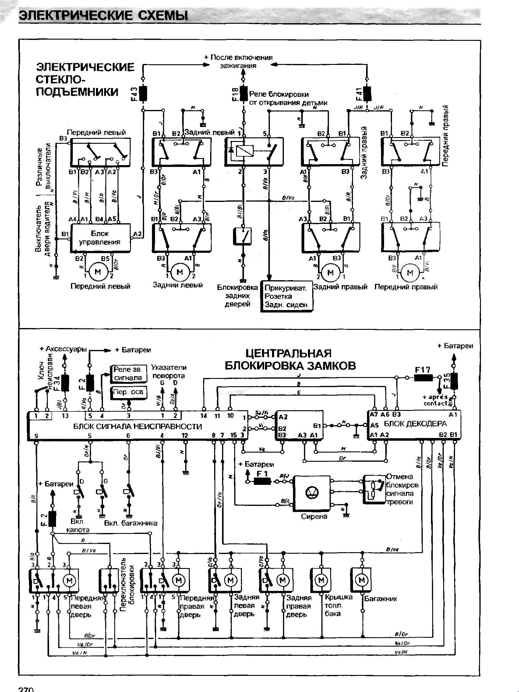
Принципиальная схема электрооборудования модулей электростеклоподъёмников и центрального замка

Схема кондиционера и электропривода сидений салона Рено Сафран

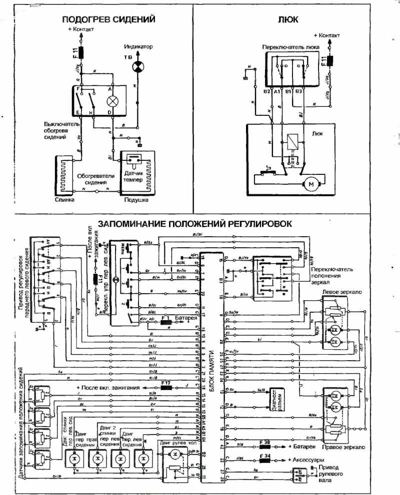
Блоки подогрева сидений, люка и узел регулировок Renault Safrane

Предохранители - номер, ток и функция


РЕМОНТ АВТОЭЛЕКТРОНИКИ ЗАРЯДНЫЕ УСТРОЙСТВА ДЛЯ АКБ

|