Несколько качественных русскоязычных электросхем автомобиля Пежо 306. Фары, подсветка салона, зажигание и заряд, распределение питания и устройство пускового блока. Начало сборника схем данного автомобиля здесь. Скачать электросхемы нельзя - доступен только просмотр на сайте. Увеличить нужную схему можно кликнув по ней и развернув на весь экран с помощью специального значка сверху.
Электросхема обогревателя заднего стекла - для моделей Пежо 306 от 97г.

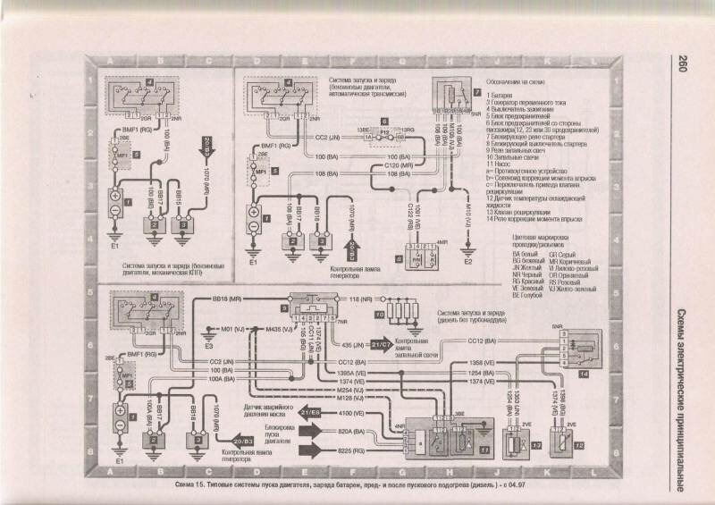
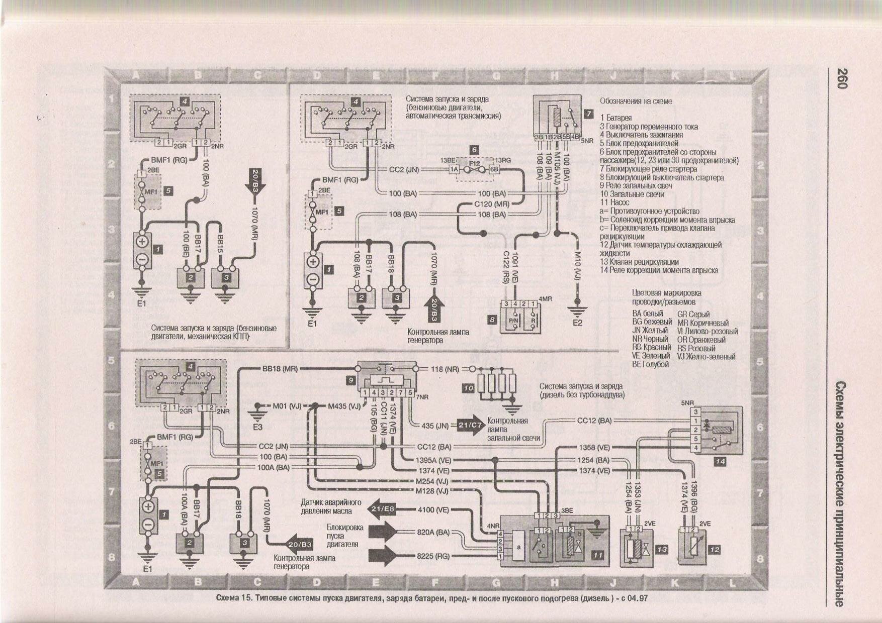
Схема пуска двигателя, заряда АКБ 12 вольт и подогрева дизельного двигателя Пежо 306

С вентилятором системы охлаждения и турбонаддувом

Вентилятор охлаждения двигателя и подключение подушки безопастности

Схема управления двигателем Magnetti Marelli

Схема управления двигателем Bosch с 97г

Контрольные датчики и лампы автомобиля


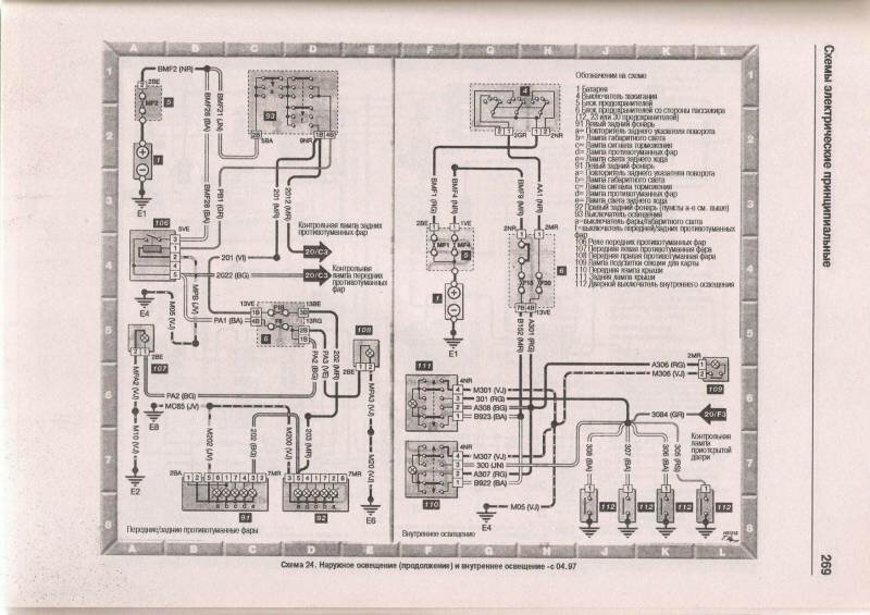
Наружное освещение peugeot 306



Внутреннее освещение, звуковой сигнал и прикуриватель авто

Подключение динамиков аудиосистемы

Электрооборудование центрального замка Пежо

РЕМОНТ АВТОЭЛЕКТРОНИКИ ЗАРЯДНЫЕ УСТРОЙСТВА ДЛЯ АКБ

|