Электросхемы полноприводного пятиместного внедорожника Mitsubishi Outlander - первая часть. Схемы в высоком качестве и на русском языке. Лучше рассмотреть нужный фрагмент электросхемы можно кликнув на кртинке и увеличив её, нажав на значок над изображением. Под каждой схемой приводится цоколёвка разъёмов соединителей данного модуля. Здесь показаны другие узлы электрооборудования Mitsubishi Outlander. Сборник предназначен для самостоятельного поиска и устранения неисправностей с электроникой и проводкой джипа Мицубиси Аутлендер. Однако для более сложного ремонта необходимо обратиться в СТО.
Схема расположения проводных жгутов и электропроводки

Блок предохранителей расположенных в салоне Mitsubishi Outlander

Блок предохранителей расположенных в моторном отсеке авто

Название и обозначение предохранителей

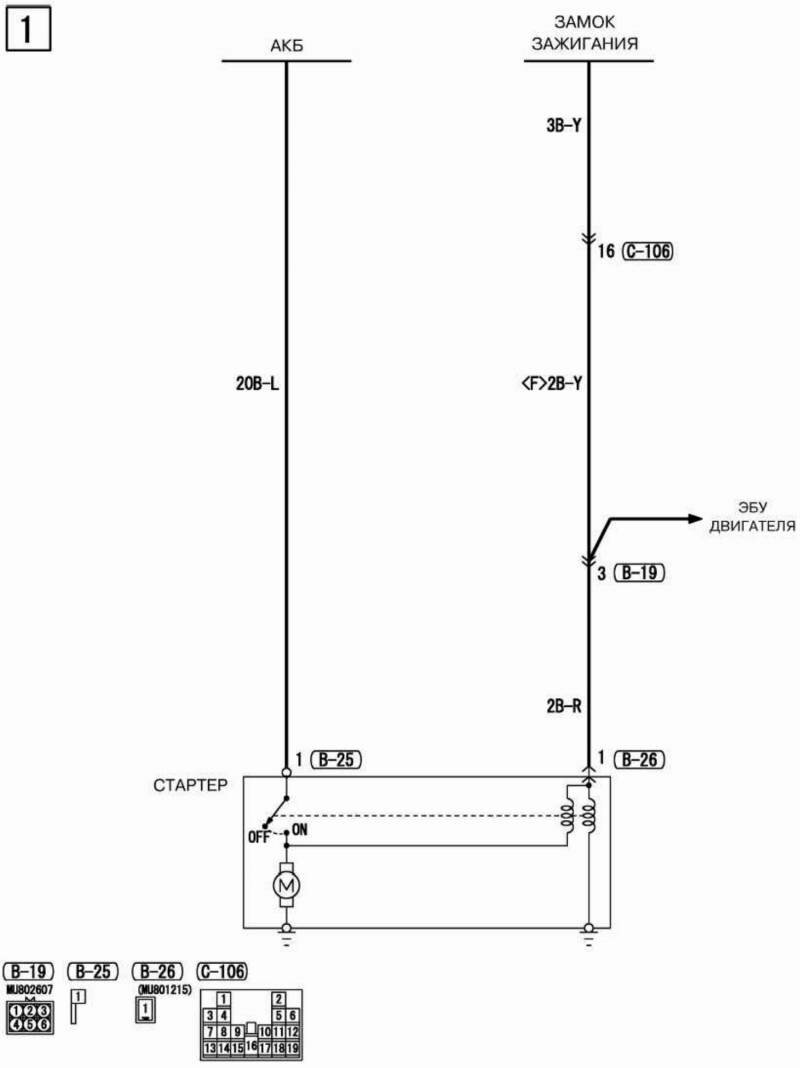
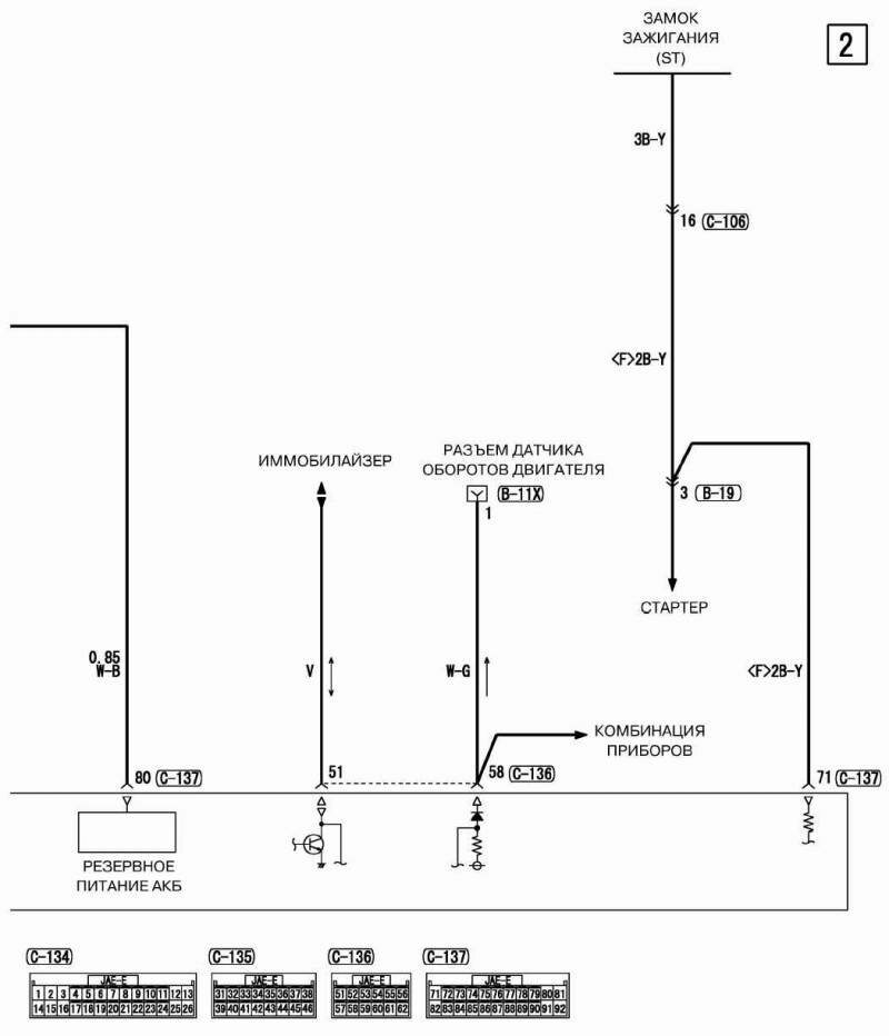
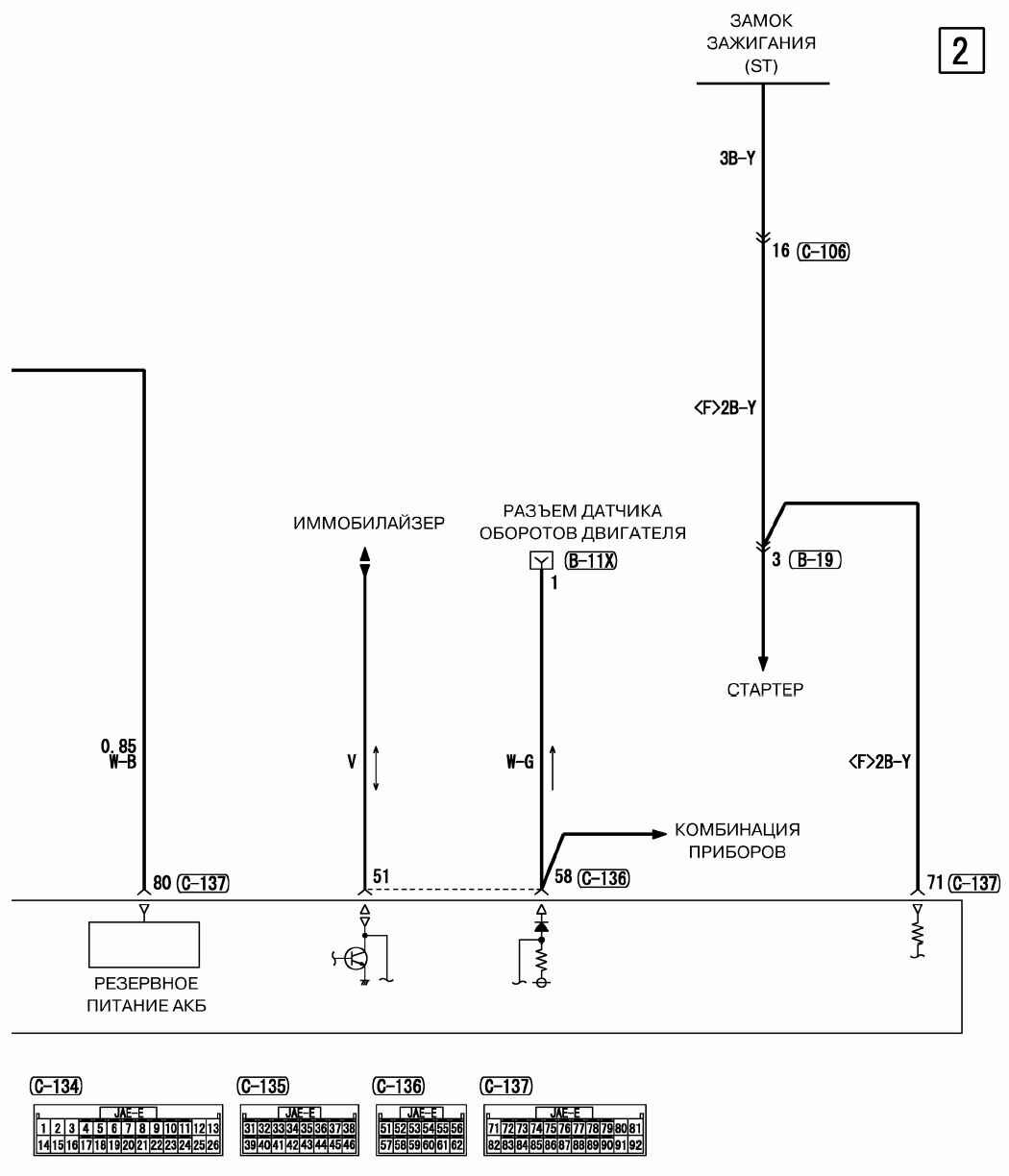
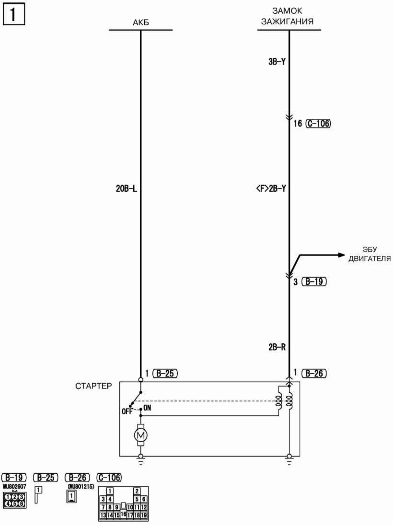
Электрооборудование Mitsubishi Outlander - схема соединения стартера и замка зажигания

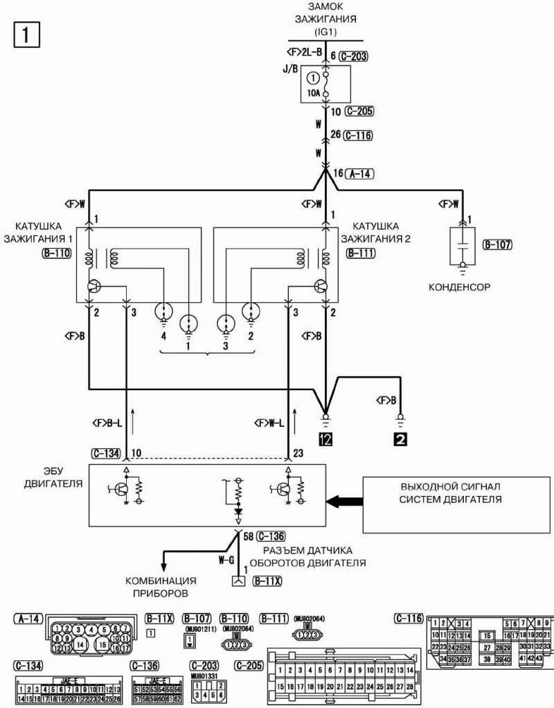
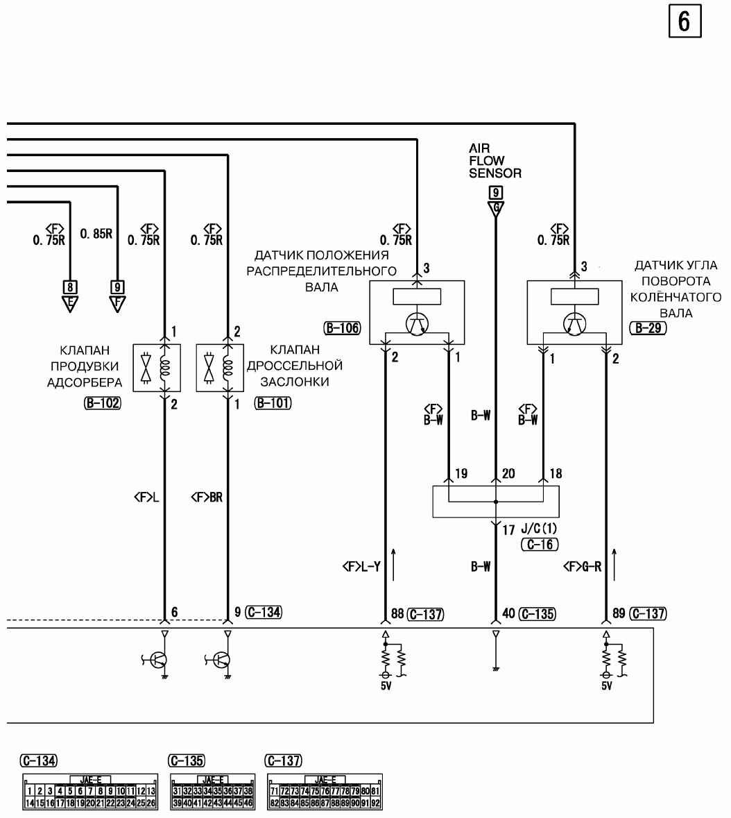
ЭБУ двигателя, стартер и катушка зажигания авто

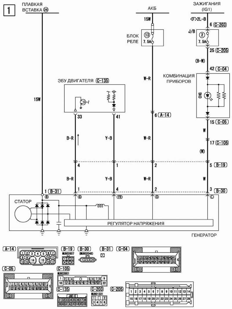
Схема принципиальная регулятора напряжения и генератора

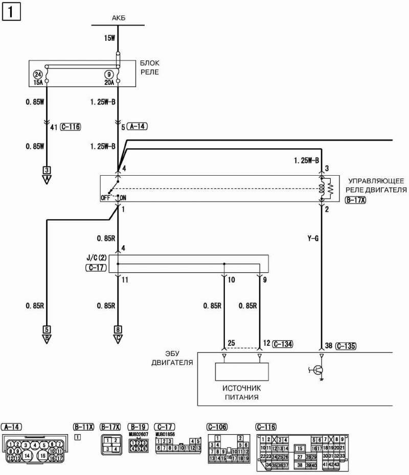
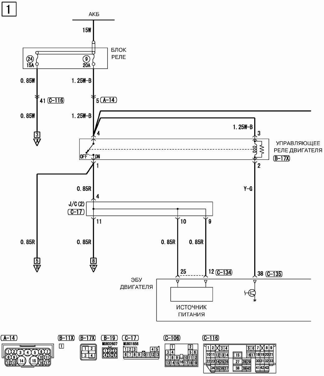
Управляющее реле двигателя Mitsubishi Outlander

Иммобилайзер и другие модули автомобиля

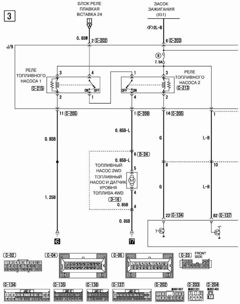
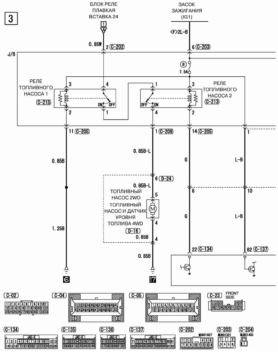
Схема реле топливного насоса

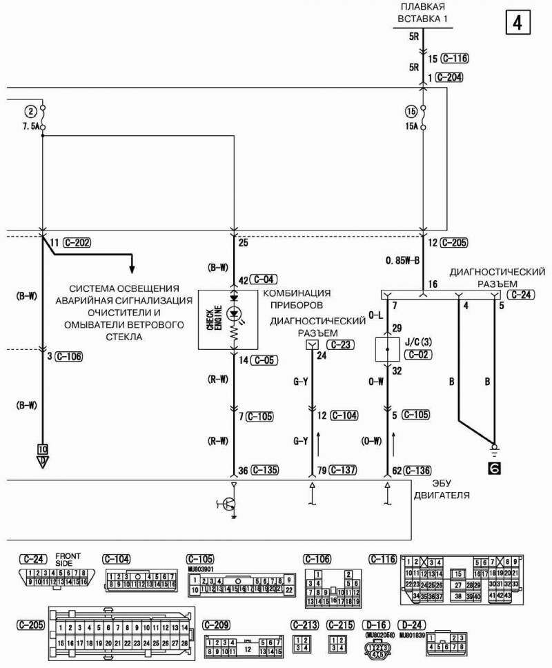
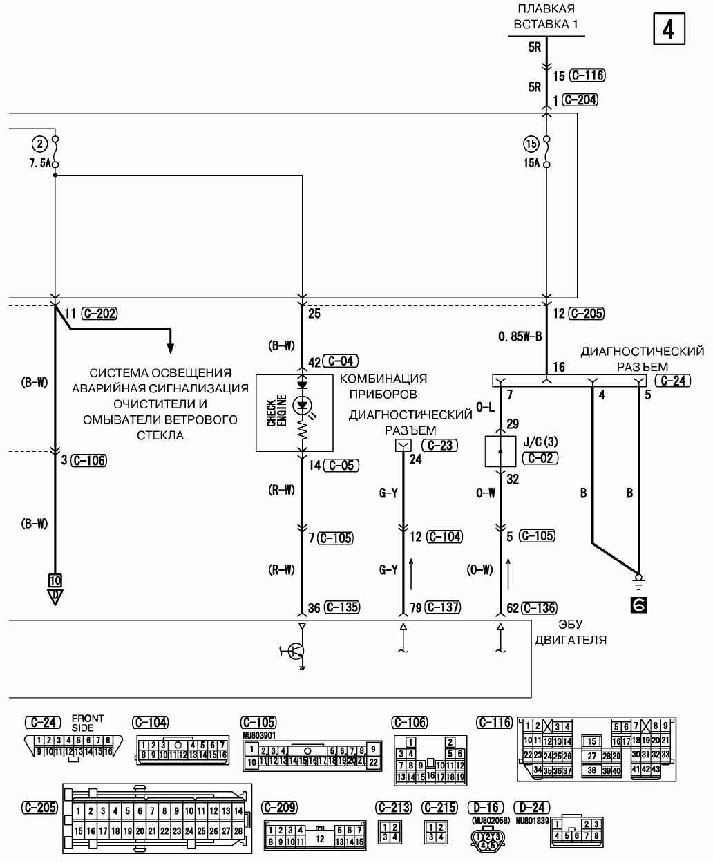
Электросхема диагностического разъёма Митсубиси Аутландер

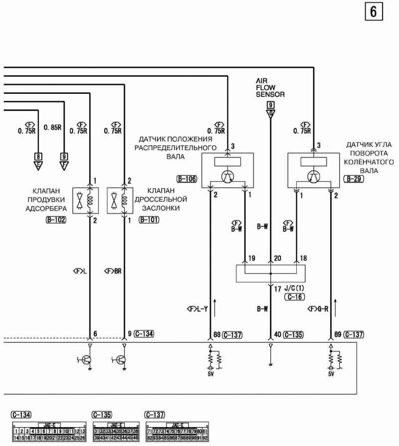
Инжекторы и управляющее реле двигателя - подключение


РЕМОНТ АВТОЭЛЕКТРОНИКИ ЗАРЯДНЫЕ УСТРОЙСТВА ДЛЯ АКБ

|