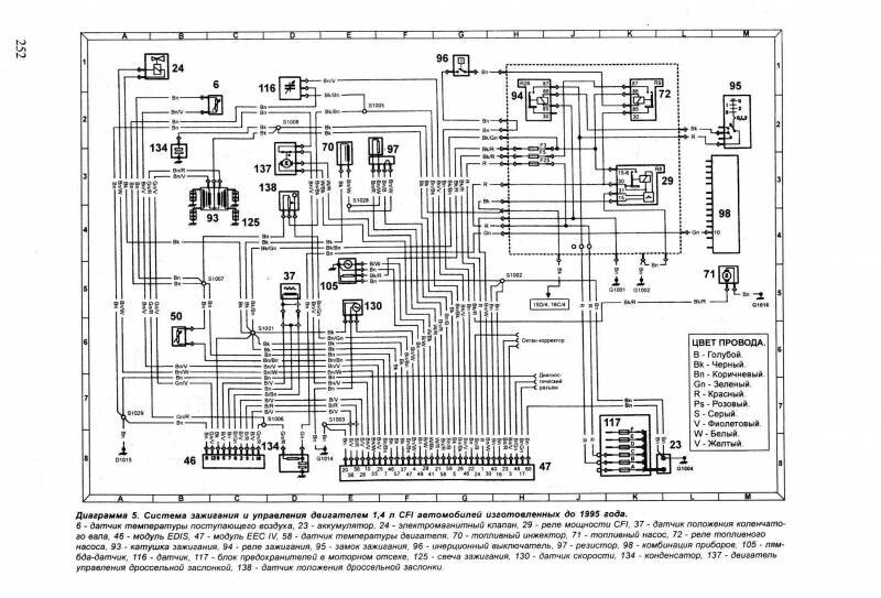
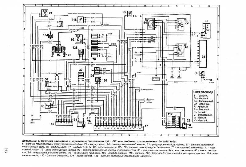
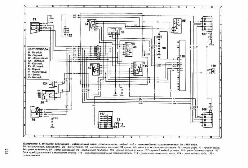
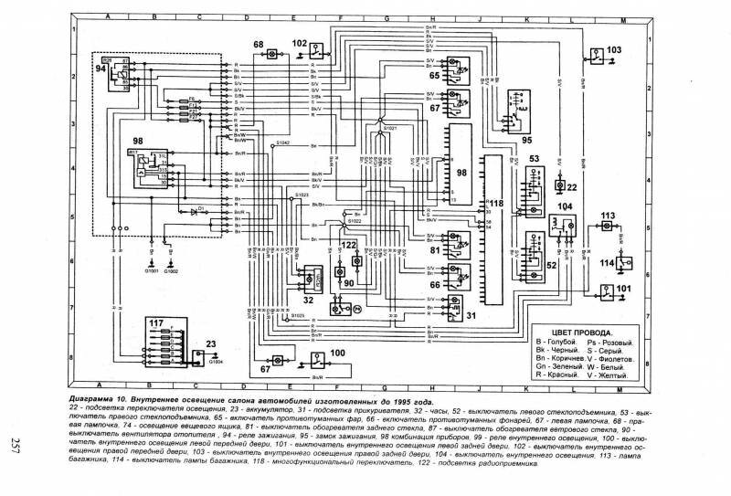
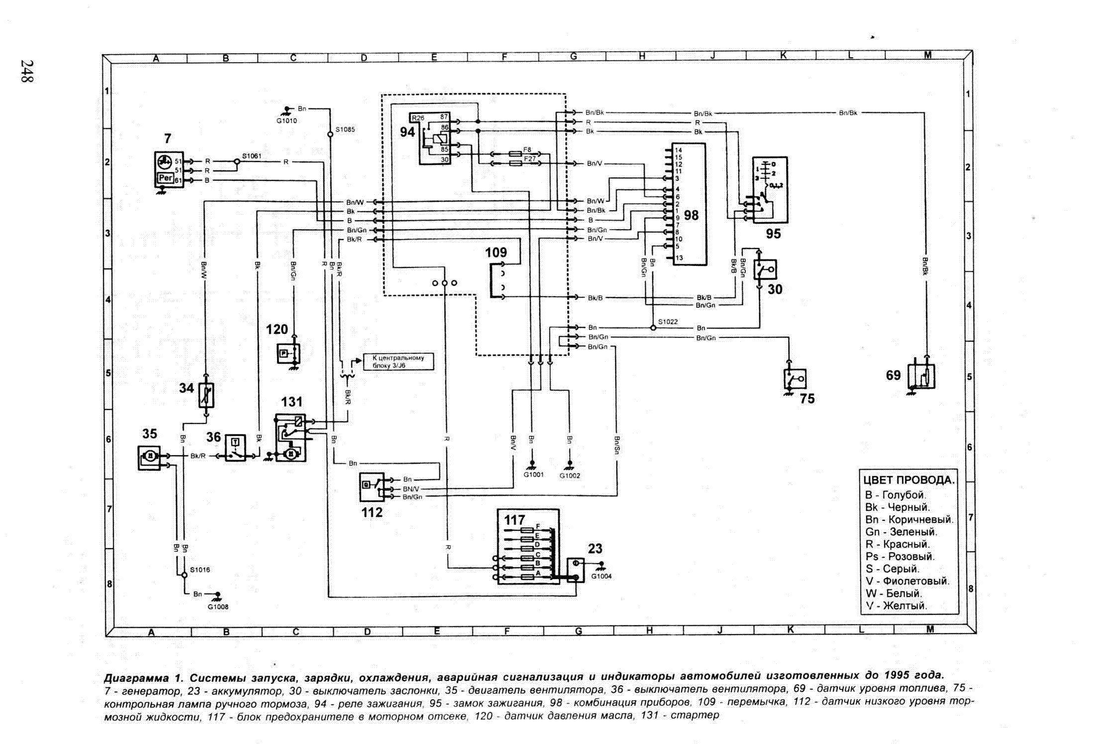
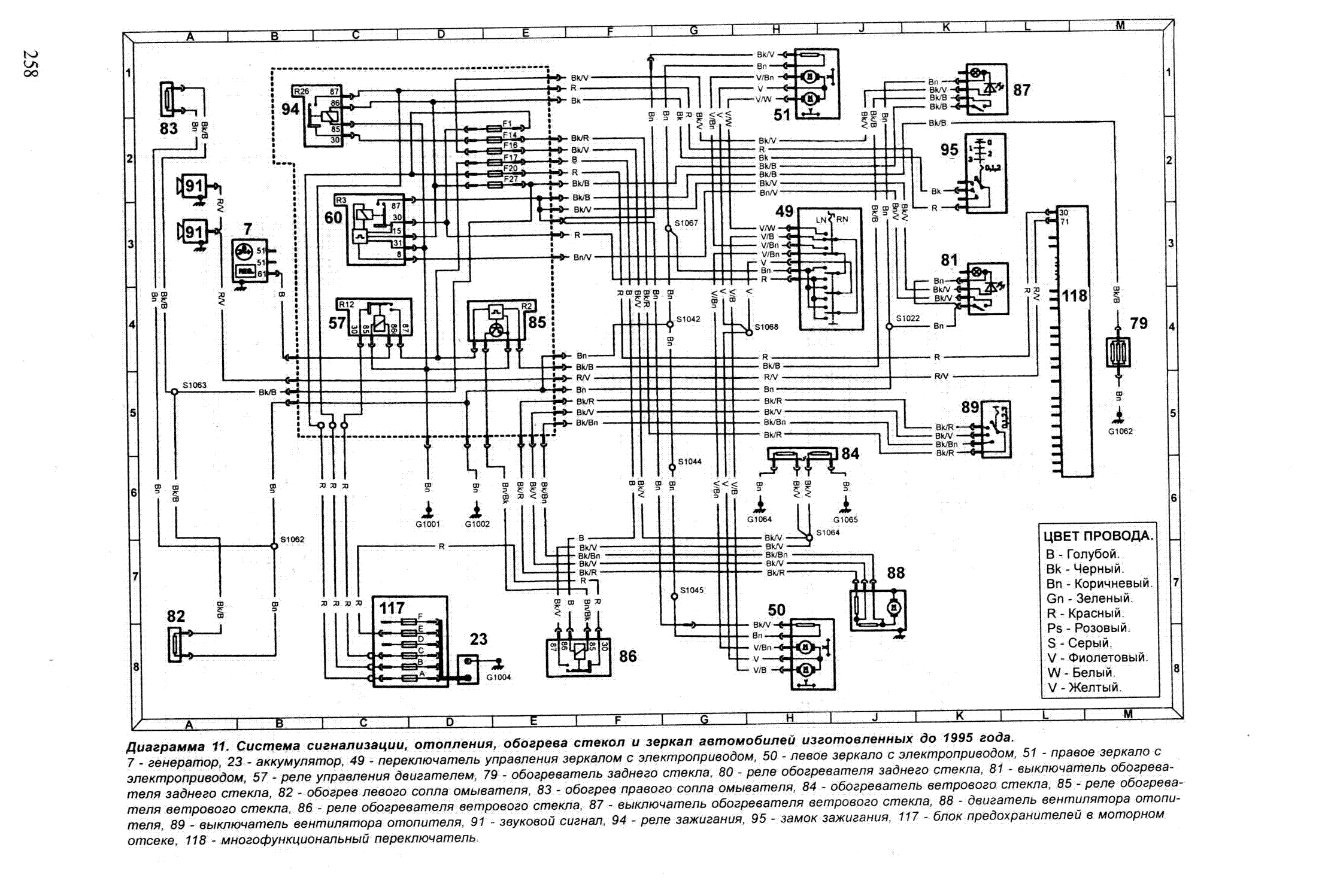
Два десятка схем узлов электрооборудования автомобиля Форд Орион. Представленны такие основные модули, как система управления двигателем, монтажный блок предохранителей в моторном отсеке, электронный блок управления иммобилизатора, выключатель открытого капота, выключатель открытой двери и другие. Увеличить или скачать схему можно кликнув на неё. Вторая часть электросхем находится здесь.
Электросхемы Форд Эскорт Орион











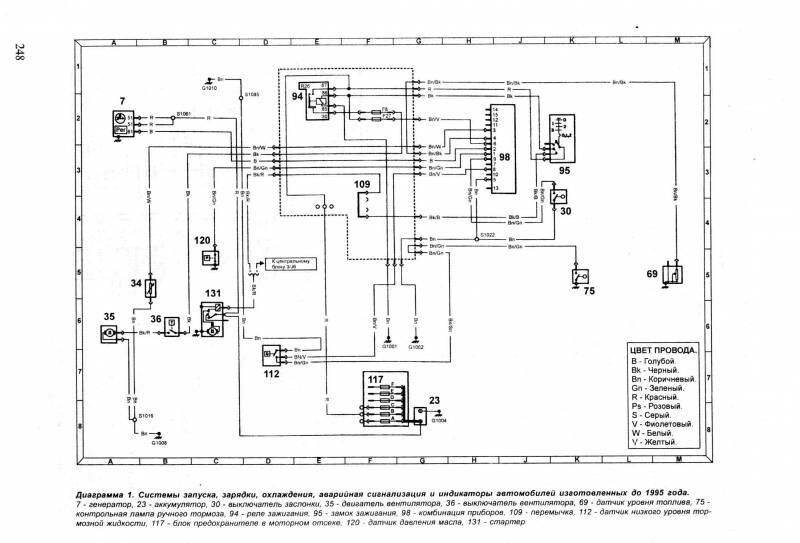
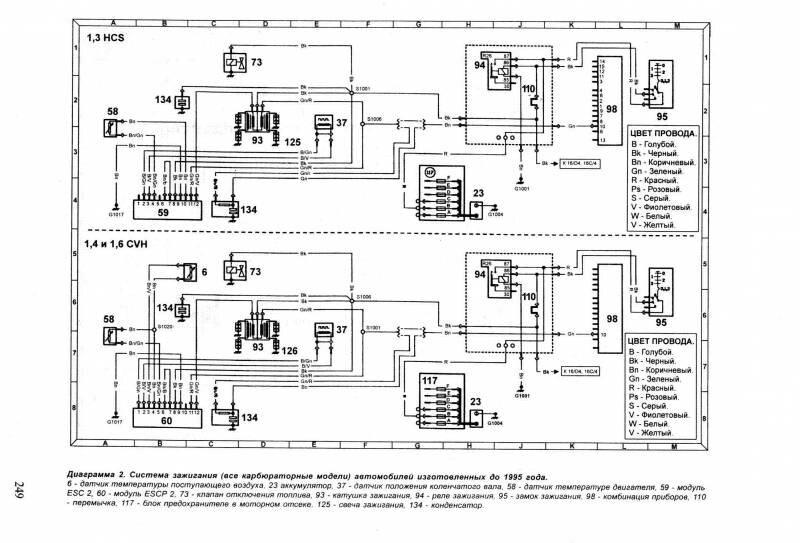
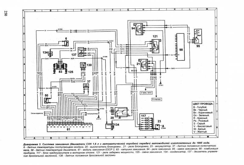
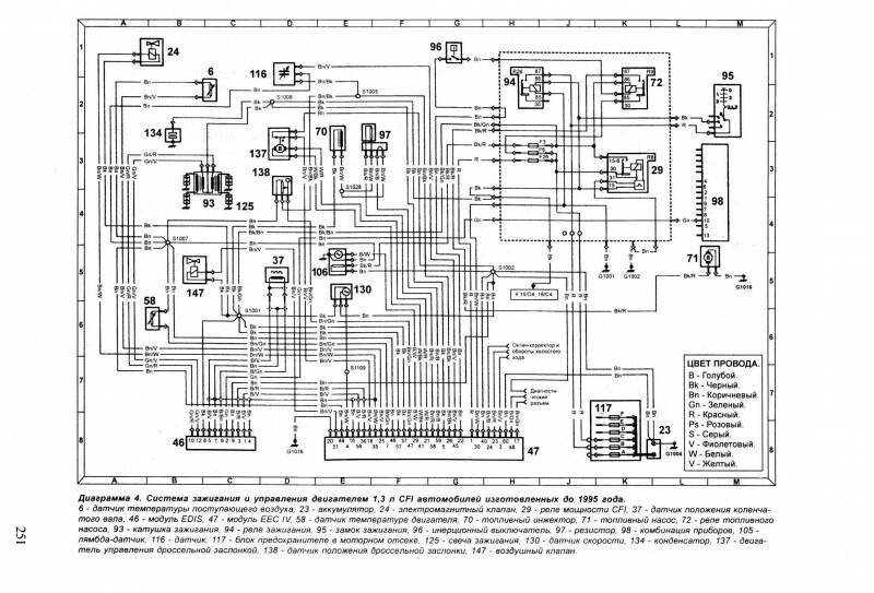
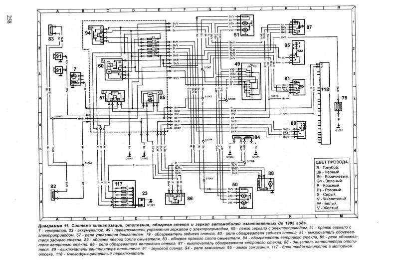
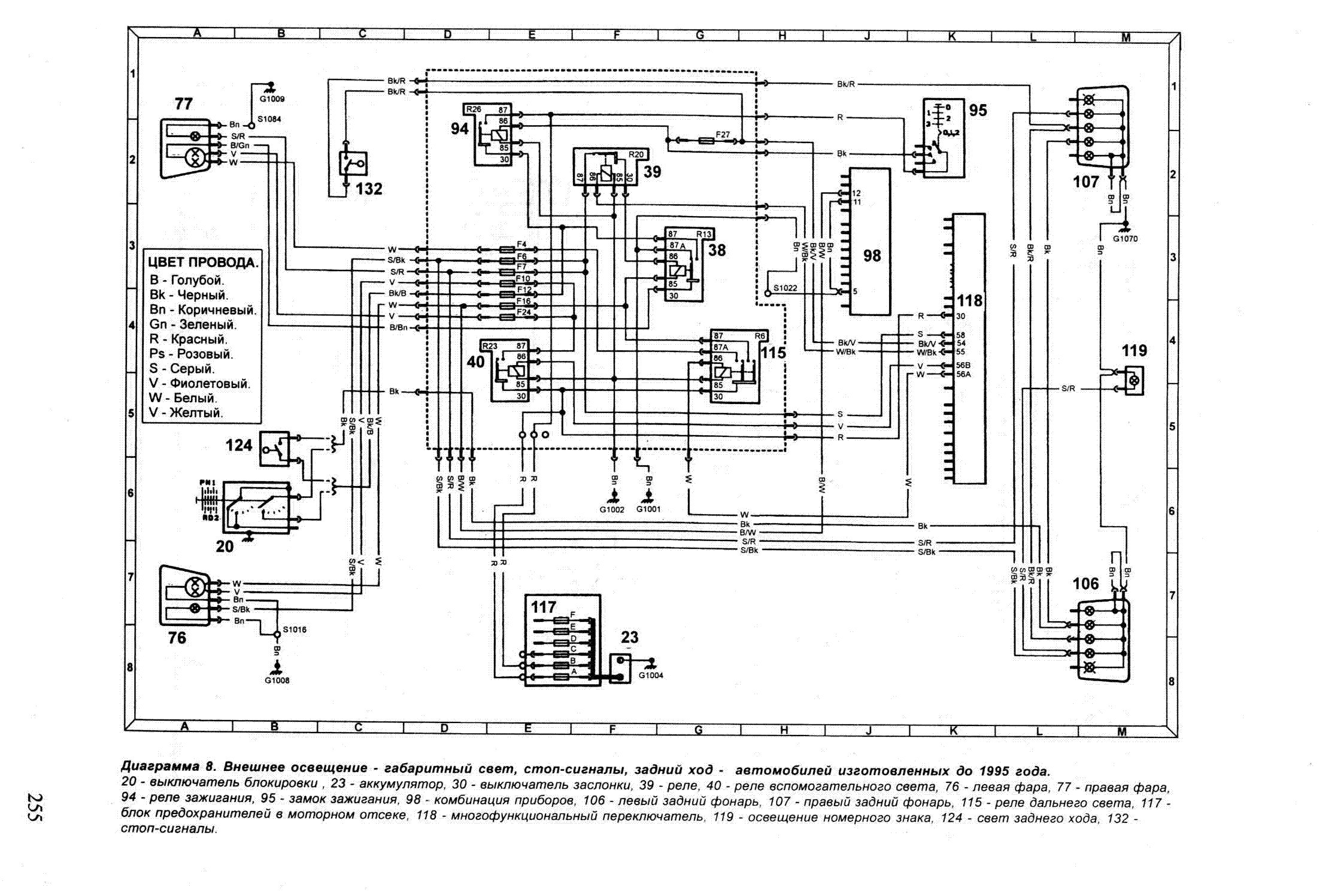
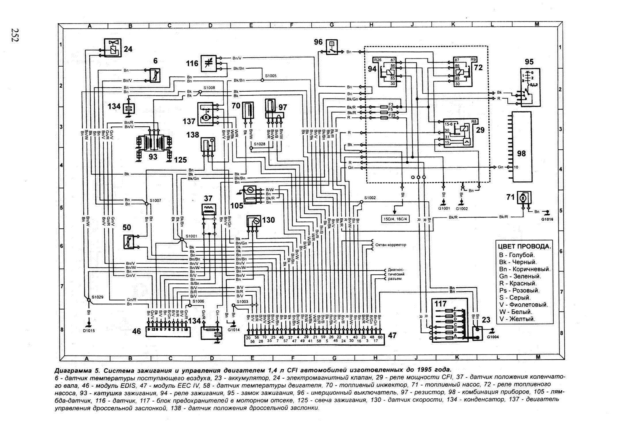
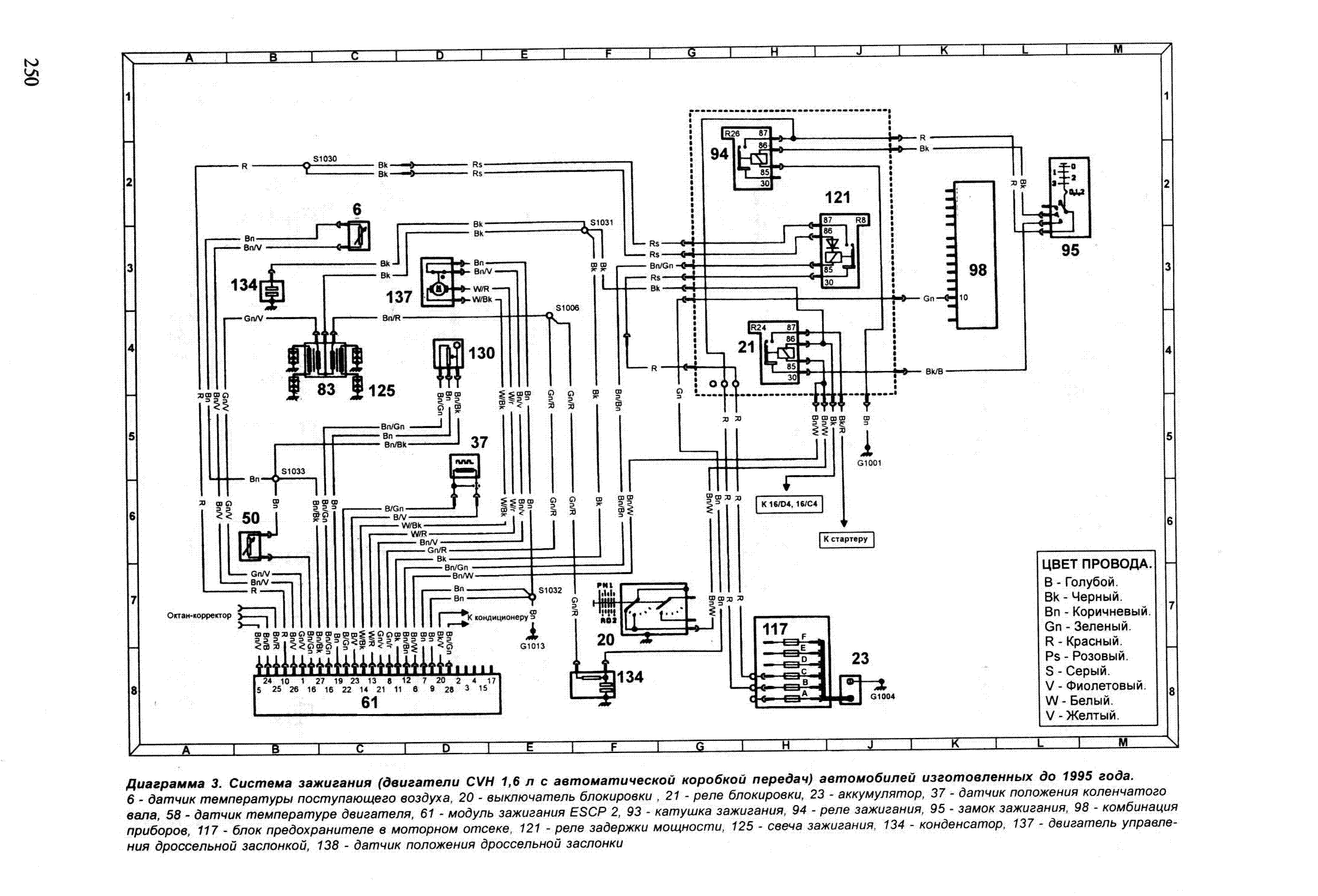
На электрических схемах представлены все взаимодействующие токовые цепи.
Цифра в прямоугольнике со стрелкой указывает номер соответствующей сопряженной электрической схемы.
Числами в местах соединений на электрической схеме обозначены номера токовых контуров в соответствии со стандартом DIN.
Основные токовые контуры:
– клемма 31 соединяется с массой. Провода соединения с массой в основном коричневого цвета;
– на клемме 30 постоянно присутствует положительное напряжение аккумулятора (независимо от положения ключа в замке зажигания). Питание подводится проводами красного цвета или красным с цветными полосками;
– на клемму 15 поступает напряжение после включения замка зажигания. Провода для этой клеммы черного цвета или черные с цветными полосками.
Предохранители на схемах имеют цифровое обозначение в соответствии с нумерацией реле и предохранителей.
Разъемные соединения имеют цифровое обозначение с буквой С.
Неразъемные соединения имеют цифровое обозначение с буквой S.
Места соединения с массой обозначаются буквой G.
РЕМОНТ АВТОЭЛЕКТРОНИКИ ЗАРЯДНЫЕ УСТРОЙСТВА ДЛЯ АКБ

|