Вторая часть сборника электросхем Ford Fiesta. Условные обозначения на схемах смотрите в первой части.
Электросхемы Ford Fiesta











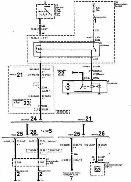
Дополнительные обозначения цифрами на схемах авто:
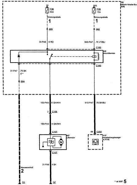
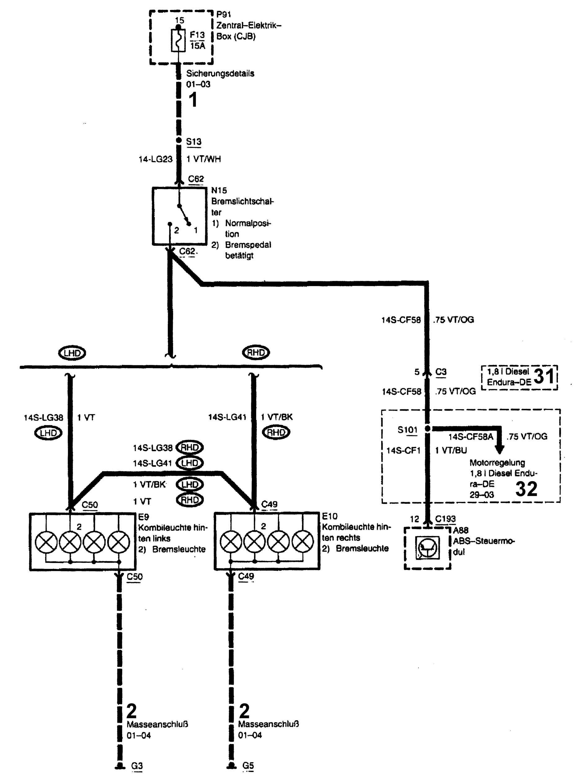
1 – провод, защищенный предохранителем
2 – провод соединения с «массой»
3 – к проводу, защищенному предохранителем
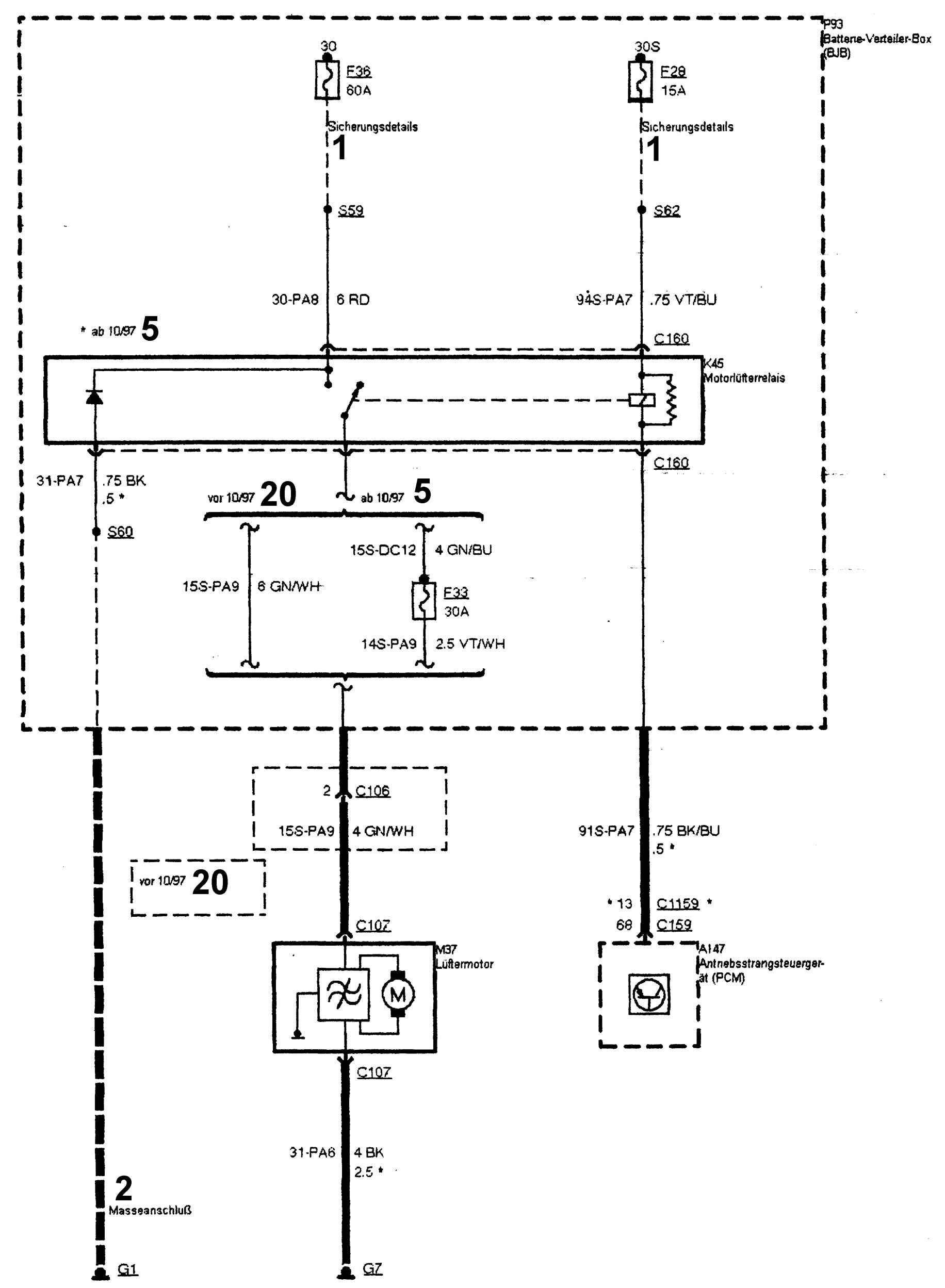
4 – с 01.97
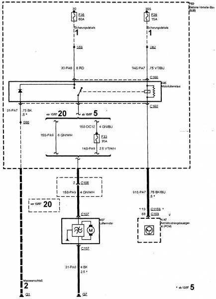
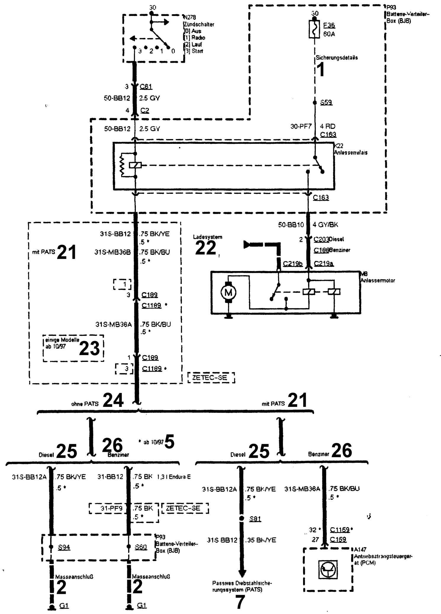
5 – с 10.97
6 – до 03.96
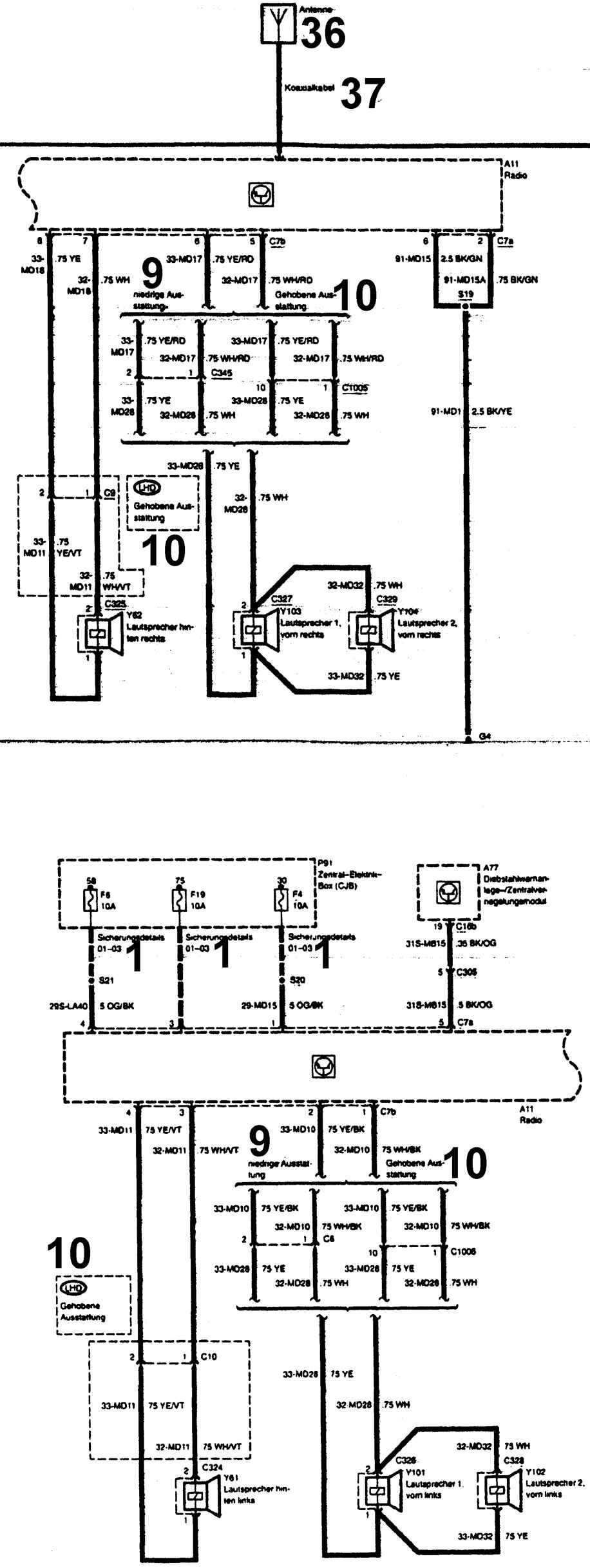
7 – к противоугонной охранной сигнализации (PATS)
8 – до 01.97
9 – обычная комплектация
10 – улучшенная комплектация
11 – с 03.97
13 – с 07.97
12 – соединительный провод
14 – топливо с низким октановым числом
15 – топливо с высоким октановым числом
16 – не используется
17 – до 07.97
18 – прикуриватель/часы
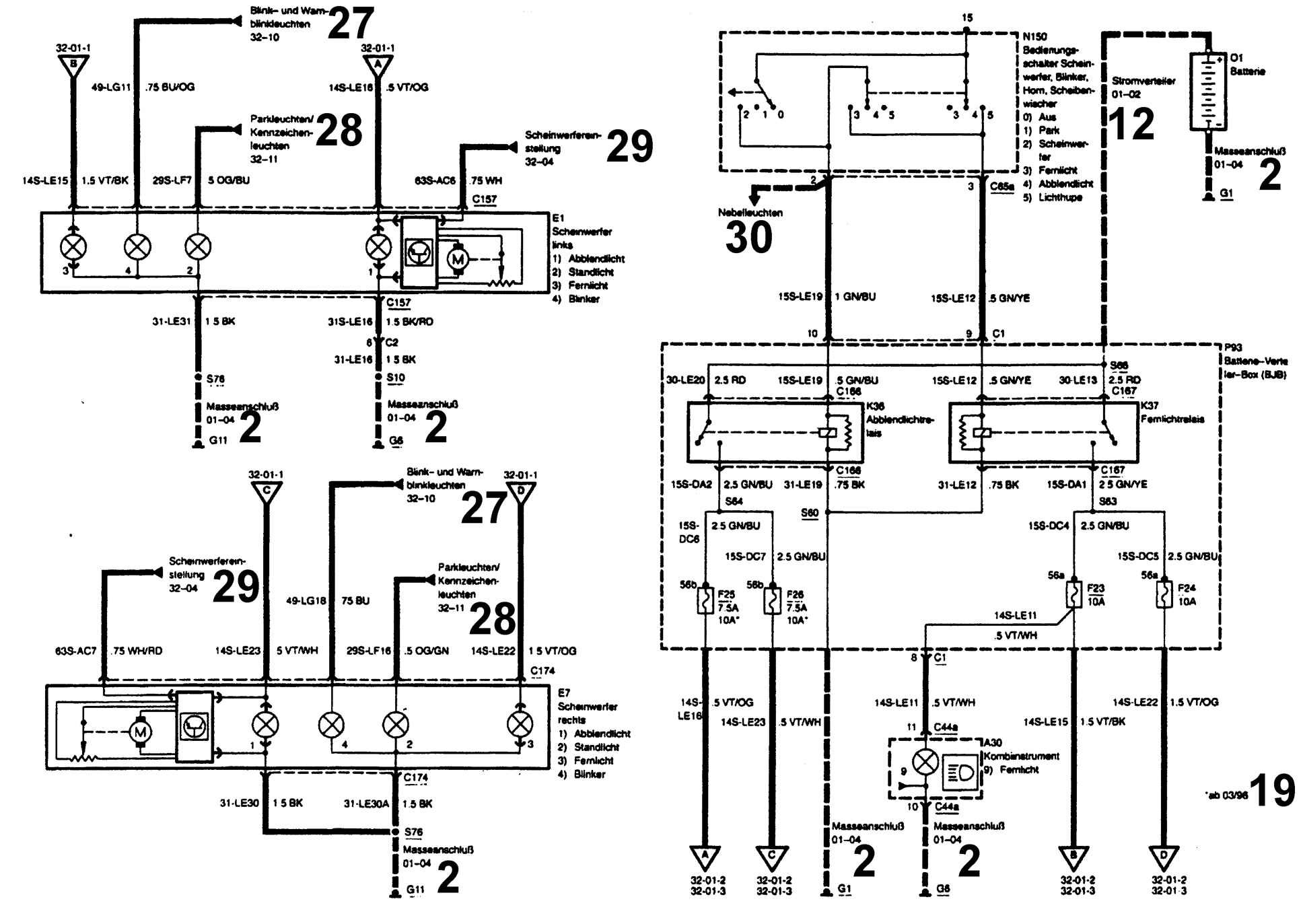
19 – с 03.96
20 – до 10.97
21 – с противоугонной охранной сигнализацией
22 – система зарядки аккумуляторной батареи
23 – некоторые модели с 10.97
24 – без противоугонной охранной сигнализации (PATS)
25 – дизельный двигатель
26 – бензиновый двигатель
27 – указатели поворота и габаритные огни
28 – стояночное освещение и фонарь освещения номерного знака
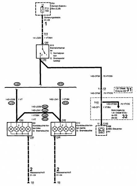
29 – корректор света фар
30 – подсветка рукоятки
31 – дизельный двигатель 1,8 л, Endura-DE
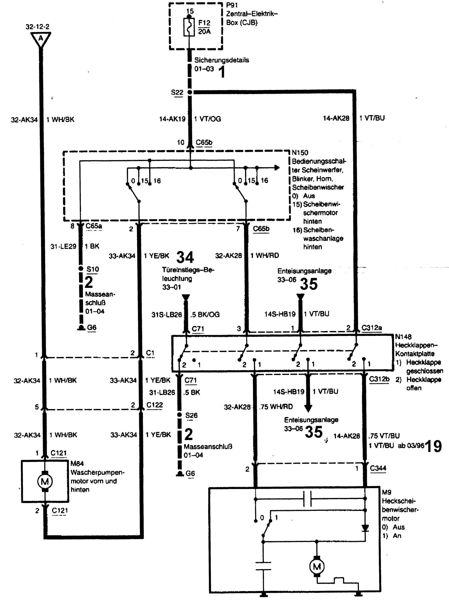
32 - блок управления дизельным двигателем 1,8 Endura-DE
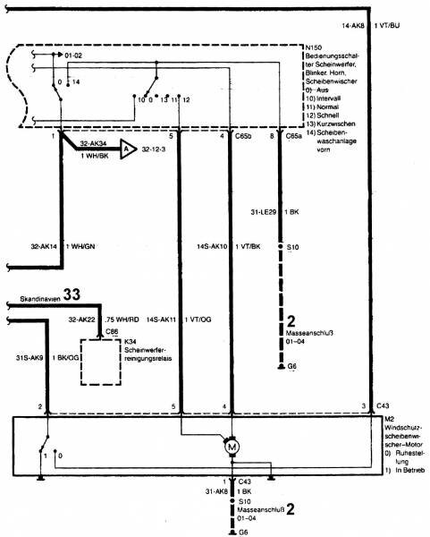
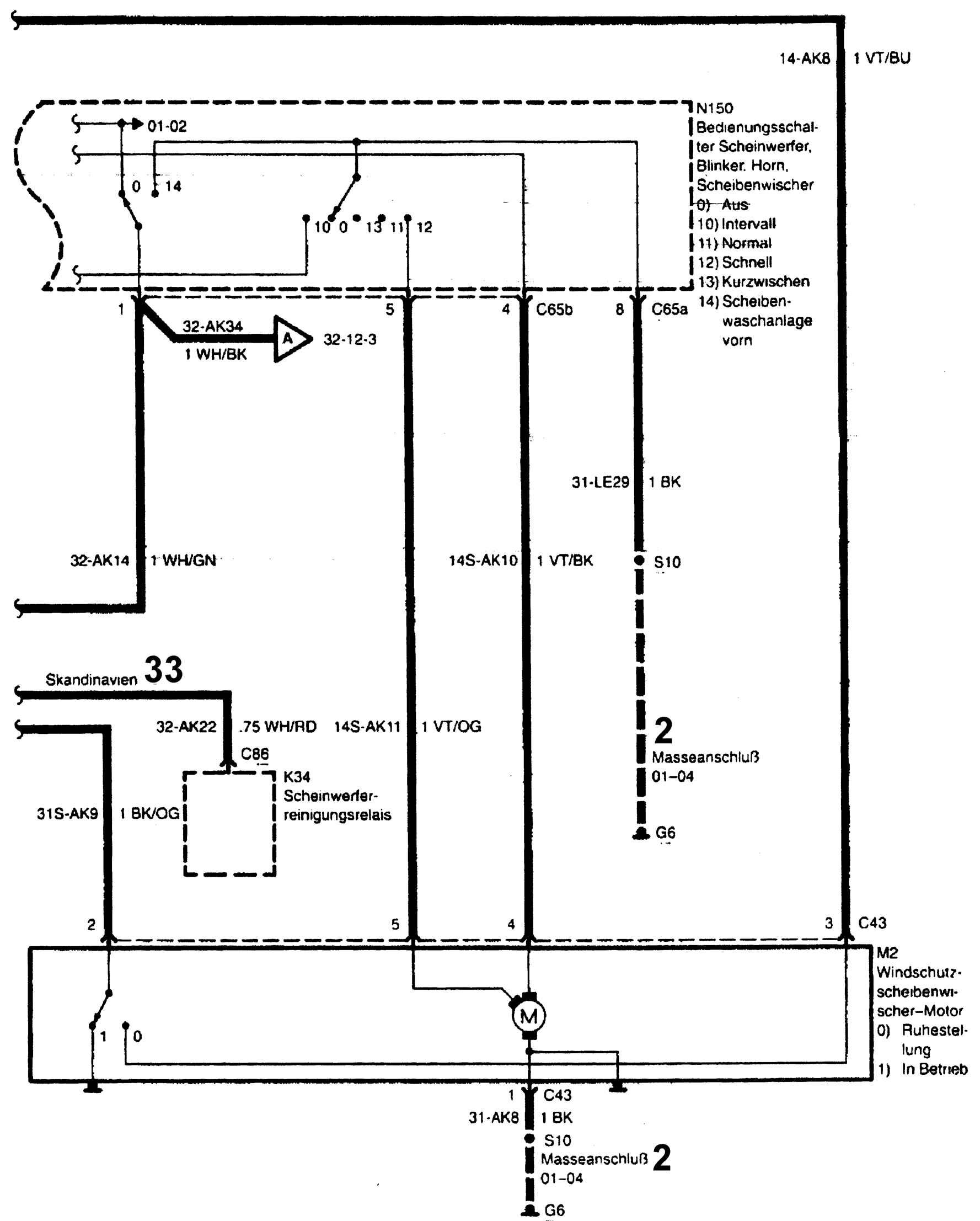
33 – для Скандинавии
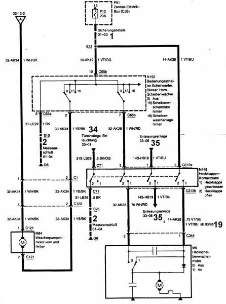
34 – освещение дверей
35 – система устранения обледенения
36 – антенна
37 – коаксиальный провод
РЕМОНТ АВТОЭЛЕКТРОНИКИ ЗАРЯДНЫЕ УСТРОЙСТВА ДЛЯ АКБ

|