Типовая электросхема грузового автомобиля МАЗ 5551. Для увеличения схемы кликните по ней. На схемах буквами обозначены цвета проводов: Б - белый, Г - голубой Ж - желтый; О - оранжевый; Р - розовый; С - серый; 3 - зеленый; К - красный; Кч - коричневый; Ч - черный; Ф - фиолетовый. Система электроснабжения автомобиля состоит из двух источников: аккумуляторных батарей и генераторной установки переменного тока. Кроме того, в систему входит ряд промежуточных реле, выключатель массы батарей и замок-выключатель приборов и стартера.
Система электроснабжения автомобиля маз

Схема включения батарей МАЗ

На автомобилях МАЗ установлены батареи типа 6СТ-182ЭМ или 6СТ-132ЭМ. Напряжение каждой АКБ - 12 В. Две батареи соединены последовательно, что увеличивает рабочее напряжение до 24 В.
Предохранители в электросхеме МАЗ

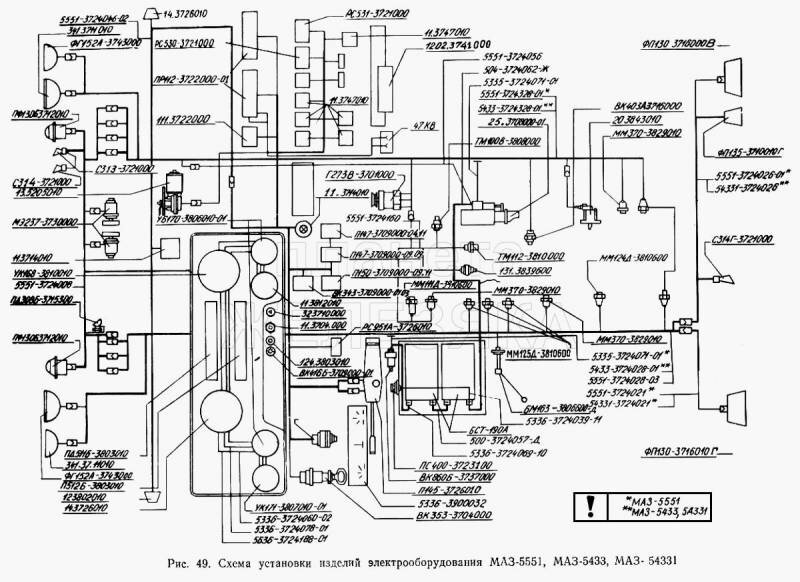
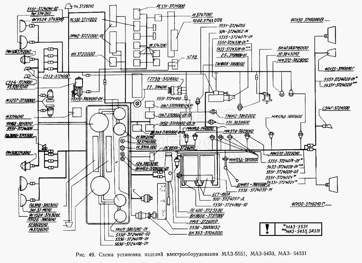
Электросхема МАЗ 5551, МАЗ 5433, МАЗ 54331 и МАЗ 5433

11.3704000 Кнопка управления дистанционного включения массы
11.3714010 Плафон освещения кабины
11.3747010 Реле
11.3812010 Указатель напряжения
1102.3740999 Клапан топливный электромагнитный
111.3722000 Блок предохранителей
12.3802010 Электроспидометр
1202.3741000 Резистор добавочный с электротермическим реле
124.3803010 Фонарь контрольной лампы
13.5205009 Стеклоочиститель 3-щеточный
13.5205010 Стеклоочиститель 3-щеточный
131-3839600 Датчик засоренности воздушного фильтра
14.3726010 Повторитель боковой указателя поворота
20.3843010 Датчик электроспидометра
25.3708000-01 Стартер в сборе
32.3710000 Выключатель аварийной сигнализации
341.3711010 Фара головная
47КВ Розетка 47КВ
500-3724057-Д Перемычка аккумуляторных батарей
504-3724062-Ж Провод от аккумуляторных батарей к стартеру
5335-3724071-01 Провод «массы» Цена
5336-3724039-11 Провод питания розетки переносной лампы
5336-3724060-02 Провод массы
5336-3724069-10 Провод выключения «массы»
5336-3724078-01 -
5336-3724188-01 -
5336-3900032 -
5433-3724028-01 Жгут по лонжерону
5433-3724328-01 -
54331-3724021 Жгут заднего фонаря левого
54331-3724026 Жгут заднего фонаря правого
5551-3724008 Жгут основной
5551-3724021 Жгут заднего фонаря левого Цена
5551-3724026-01 Жгут заднего фонаря правого
5551-3724028-03 Жгут по лонжерону
5551-3724046-02 Жгут по крыше
5551-3724056 Провод от аккумуляторной батареи к выключателю «массы»
5551-3724160 Жгут правый
5551-3724328-01 -
6СТ-190А Аккумуляторная батарея
БМ163Б-3806600-Д Датчик уровня топлива
ВК343-3709000-01.03 Выключатель
ВК343-3709000-01.04 Выключатель
ВК343-3709000-01.16 Выключатель
ВК343-3709000-01.35 Выключатель
ВК353-3703999 Выключатель стартера
ВК353-3704000 Выключатель стартера
ВК403А-3716000 Выключатель
ВК416Б-3709000-01 Выключатель освещения щитка приборов с реостата
ВК856-3707999 Выключатель стартера
ВК860Б-3737000 Включатель «массы»
Г273В-3701000 Генератор переменного тока
КТ127-3749999 Контактор
ЛВ211-3714328 Патрон лампы (44737473129)
ММ111Д-3810600 Датчик аварийного давления масла
ММ124Д-3810600 Датчик аварийного давления воздуха
ММ125Д-3810600 Включатель пневматический сигнала торможения, блокировки
ММ370-3829010 Датчик давления воздуха
МЭ237-3730000 Электродвигатель
П145-3726010 Переключатель света и поворота
П147-3709000-04.11 Переключатель
П147-3709000-09.09 Переключатель
П150-3709000-09.11 Выключатель
ПД308Б-3715300 Лампа подкапотная
ПД511Б-3803010 Блок контрольных ламп
ПД512Б-3803010 Блок контрольных ламп
ПР112-3722000-01 Блок предохранителей
ПР112-3722100-А Вставка плавкая предохранителей
ПР112-3722200-А Вставка плавкая предохранителей
ПС300А3-3723149 Вилка штепсельная
ПС325-3723149 Вилка штепсельная
ПС400-3723100 Розетка штепсельная
ПФ1306-3712010 Подфарник
ПФ233А-3737999 Фонарь сигнальный
РС103-3707999 Реле стартера
РС530-3721000 Реле
РС531-3721000 Сигнализатор шумовой
РС951А-3726010 Прерыватель указателей поворота
С306-3721000-Г Сигнал (уст. до 1988 г.)
С307-3720999 Сигнал (уст. до 1988 г.)
С313-3721000 Сигнал (уст. с 1988 г.)
С314-3721000 Сигнал (уст. с 1988 г.)
С314Г-3721000 Сигнал (уст. с 1988 г.)
ТМ100В-3808000 Датчик указателя температуры воды
ТМ112-3810000 Датчик сигнализатора температуры воды
УБ170-3806010-01 Указатель уровня топлива
УК168-3810010 Приемник указателя давления
УК170-3810010-02 Указатель давления
УК171-3807010-01 Указатель температуры воды
ФГ152А-3742999 Фара противотуманиая
ФГ152А-3743000 Фара противотуманная
ФП130-3716010-В Фонарь задний левый
ФП130-3716010-Г Фонарь задний правый
ФП135-3716010-Г Фонарь заднего хода
ФП310Е-3731009 Световозвращатель
Я120М1-3701999 Интегральный регулятор напряжения
РЕМОНТ АВТОЭЛЕКТРОНИКИ ЗАРЯДНЫЕ УСТРОЙСТВА ДЛЯ АКБ

|