Ниже находяться схемы электрооборудования на Крайслер Вояджер 1983-1996 г.в. Сначала Chrysler Voyager оснащался 4-цилиндровым карбюраторным бензиновым двигателем объемом 2,2 л мощностью 84 л.с. (с 1986 года — 96 л.с.), а также мотором объемом 2,6 л мощностью 92 л.с. (с 1986 года — 101 л.с.). Однако постепенно гамма силовых агрегатов расширялась, и Voyager первого поколения получил двигатели объемом 2,0 л (131 л.с.), 2,4 л (147 л.с.), 2,5 л (100 л.с.), 2,5 л с турбонаддувом (150 л.с.), 3,0 л (142 л.с.), 3,3 л (150 л.с.), 3,8 л (162 л.с. или 164 л.с.). Самыми лучшими считаются двигатели V6 объемом 3,3 и 3,8 л, которые по американской традиции обладают не самой высокой мощностью: 158 л.с. в первом случае и 178 л.с. или 183 л.с. - во втором (автомобили с 3,3-литровым агрегатом встречаются заметно чаще и стоят дешевле, чем с объемом 3,8 л). V6 имеют отличную тягу во всем диапазоне оборотов, что позволяет уверенно выходить на обгоны. Но все же самый главный козырь 6-цилиндровых движков - их большой ресурс. К тому же и обслуживание этих агрегатов заметно дешевле 4-цилиндровых! И это связано как с тем, что они ломаются довольно редко, так и с конструктивными особенностями - у V6 нет ремня ГРМ. Вместо него стоит мощная и чертовски крепкая цепь.
Схема подзарядки аккумулятора


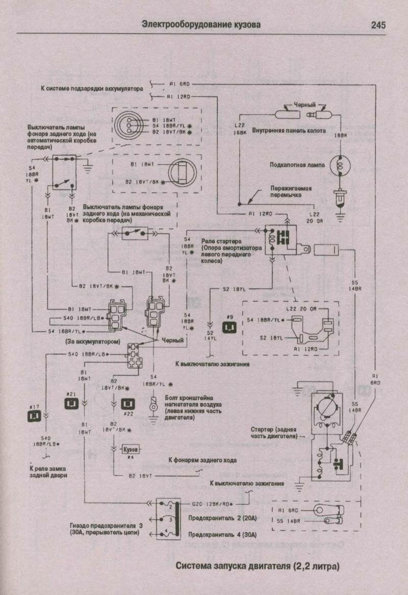
Электросхема системы запуска двигателя


Эл.схема фар

Схема системы зажигания

Электросхема впрыска топлива






Эл.схема звуковых сигналов

РЕМОНТ АВТОЭЛЕКТРОНИКИ ЗАРЯДНЫЕ УСТРОЙСТВА ДЛЯ АКБ

|