Вашему вниманию предостовляются схемы электрооборудования на Чери Тиго с 2005 и младше. Chery Tiggo - это не копия и не тюнинговая версия Toyota RAV4, а вполне самостоятельный продукт. Этот и другие автомобили китайской марки Chery официально заслужили право считаться таковыми: многочисленные судебные тяжбы известнейших автопроизводителей с компанией из КНР не смогли убедить суды в плагиате с китайской стороны. Автомобиль Chery Tiggo собран в Калининграде, на заводе "Автотор”. В скором времени ежегодный выпуск китайских автомобилей на предприятии будет составлять до 150 000 автомобилей.
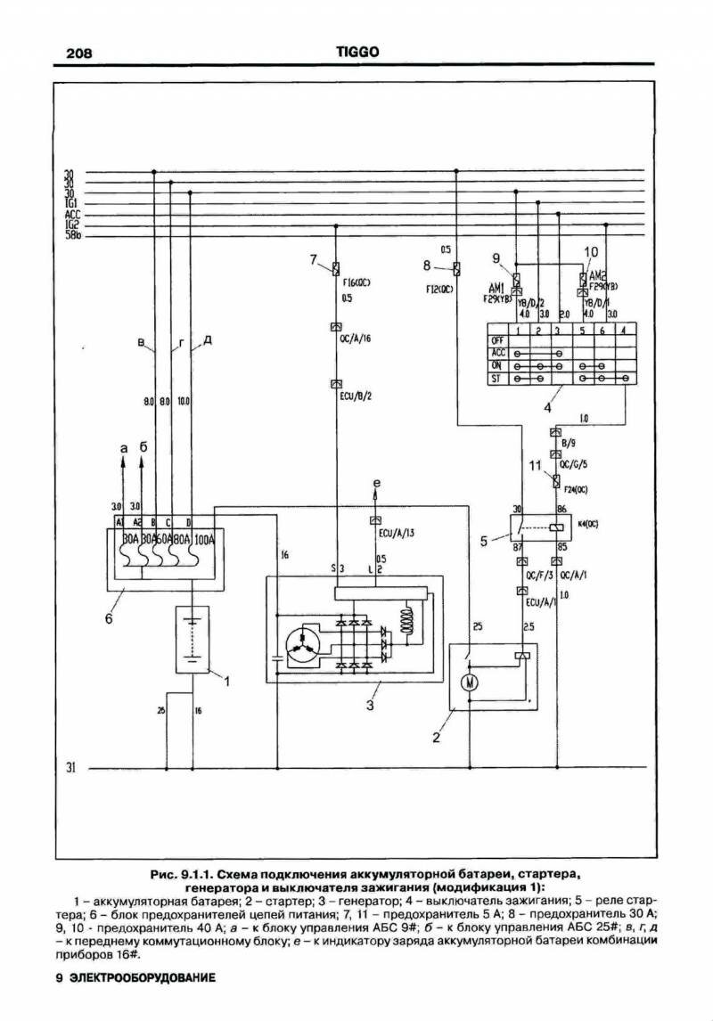
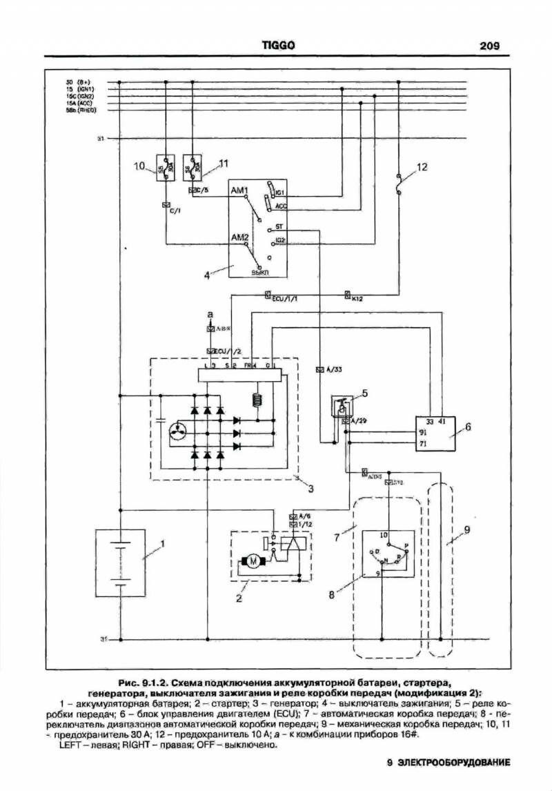
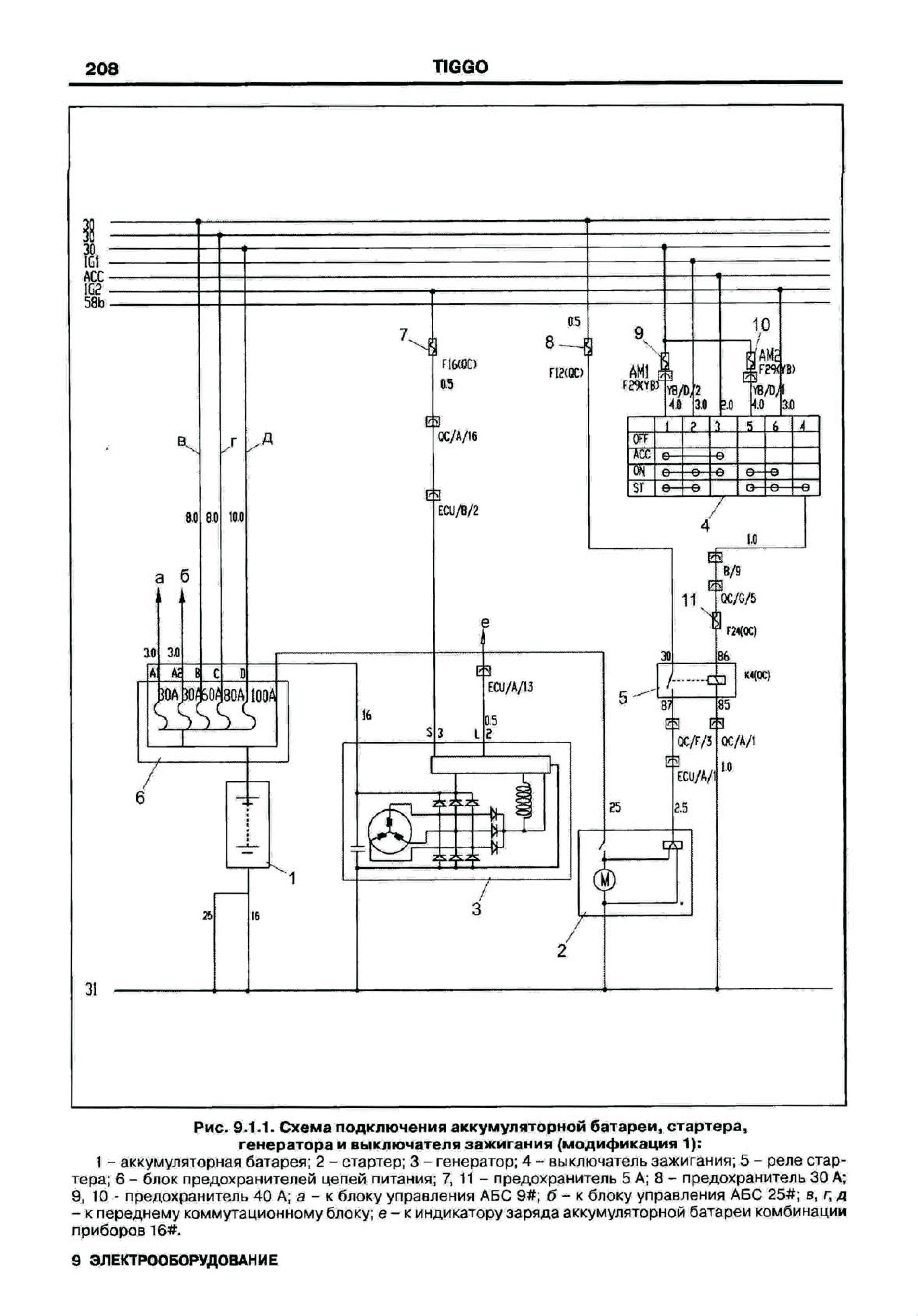
Электросхема подключения аккумуляторной батареи, стартера, генератора, выключателя зажигания и реле коробки передач


Схема стеклоподьемников передней и задней двери

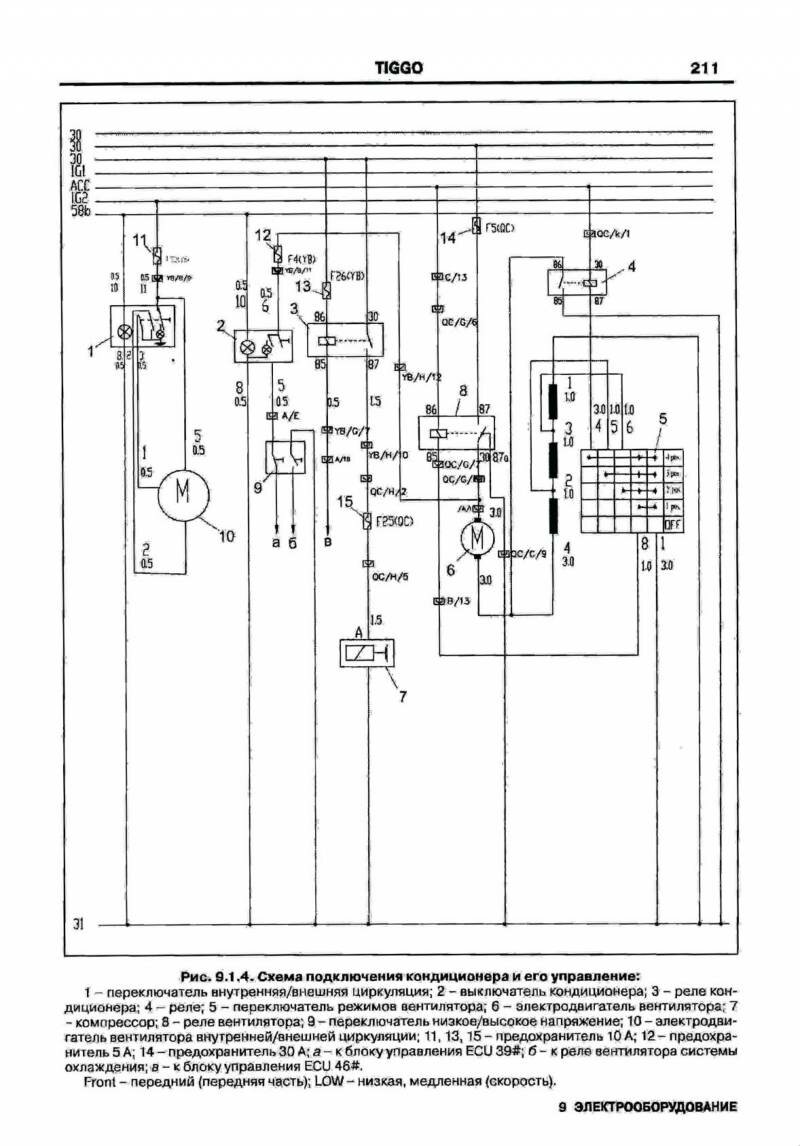
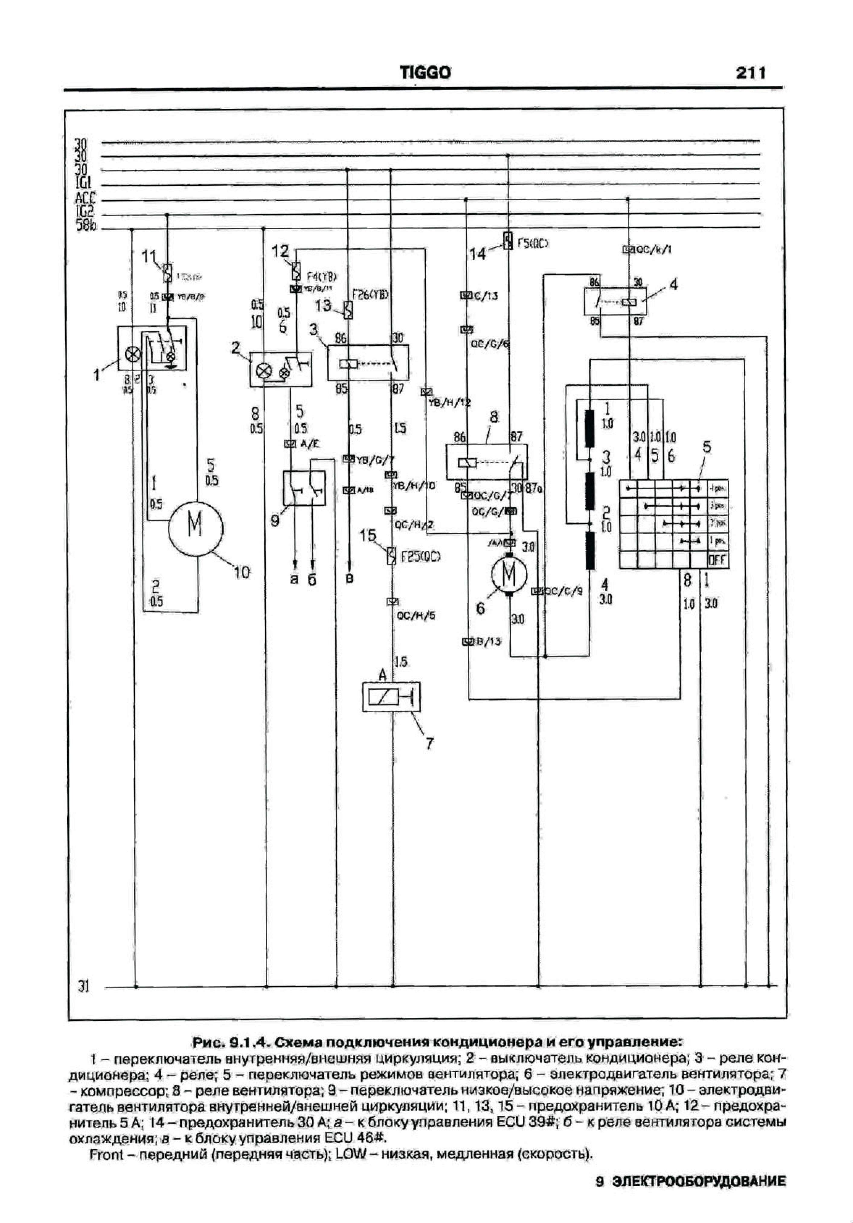
Подключение кондеционера и его управление - схема на Chery Tiggo

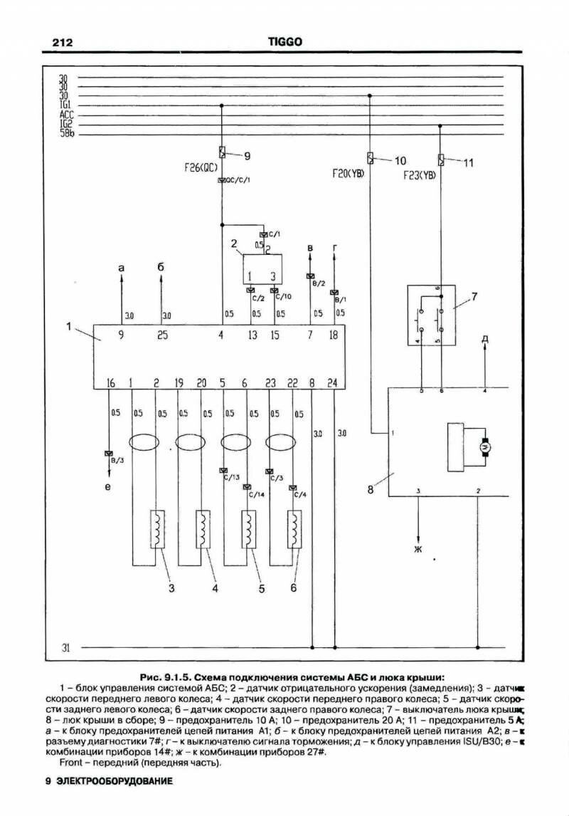
Эл.схема АБС и люка крыши

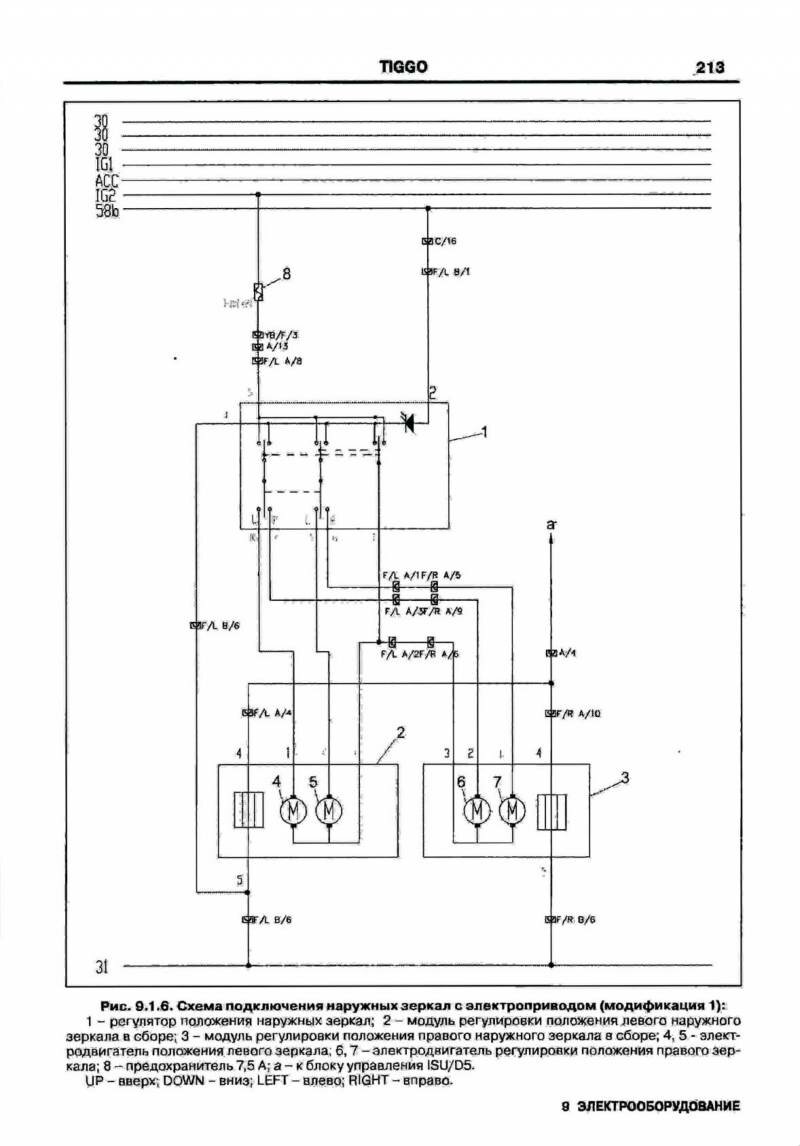
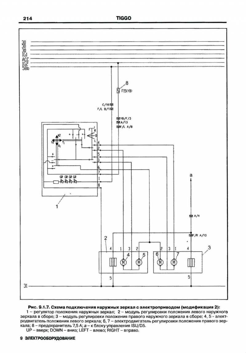
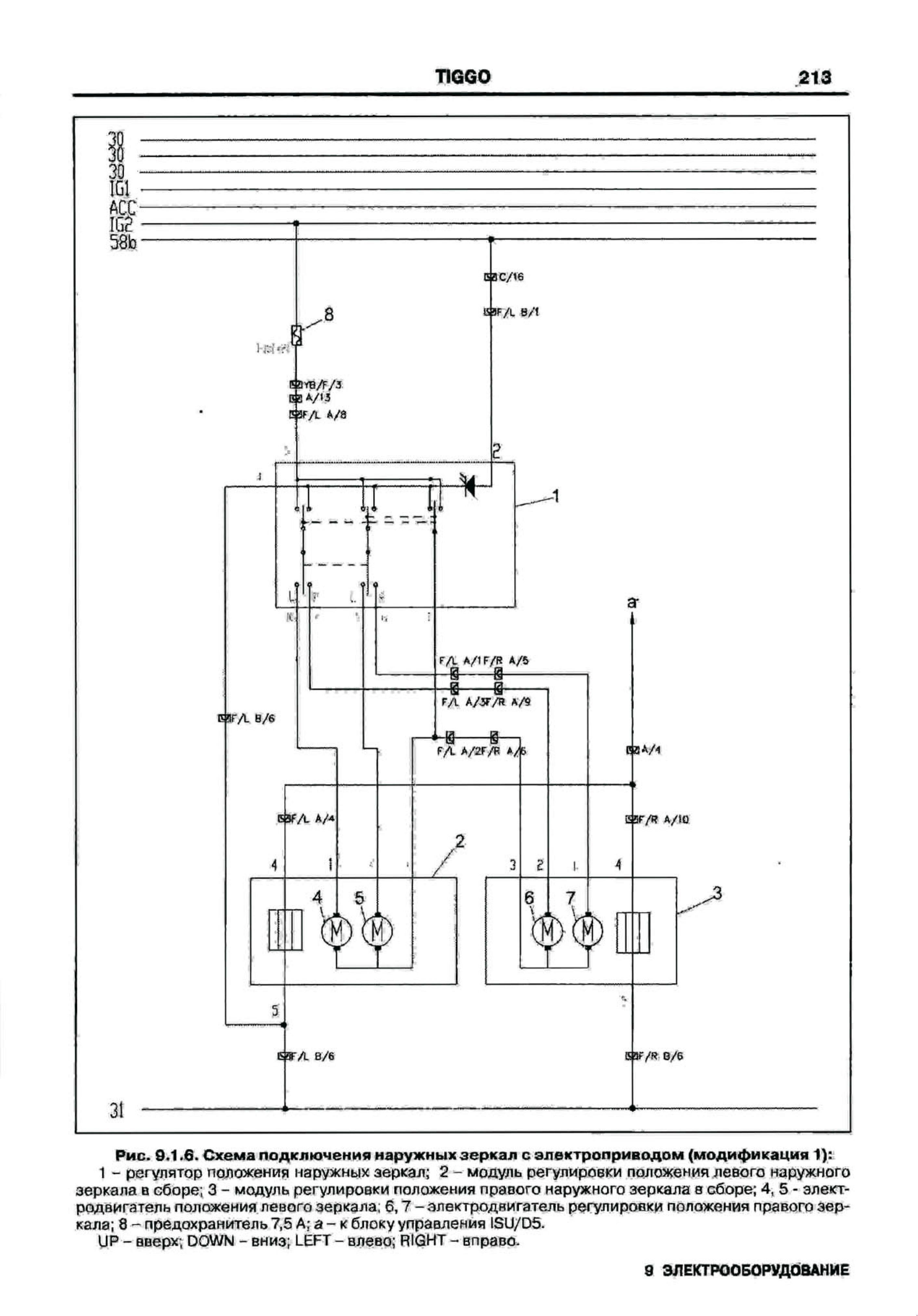
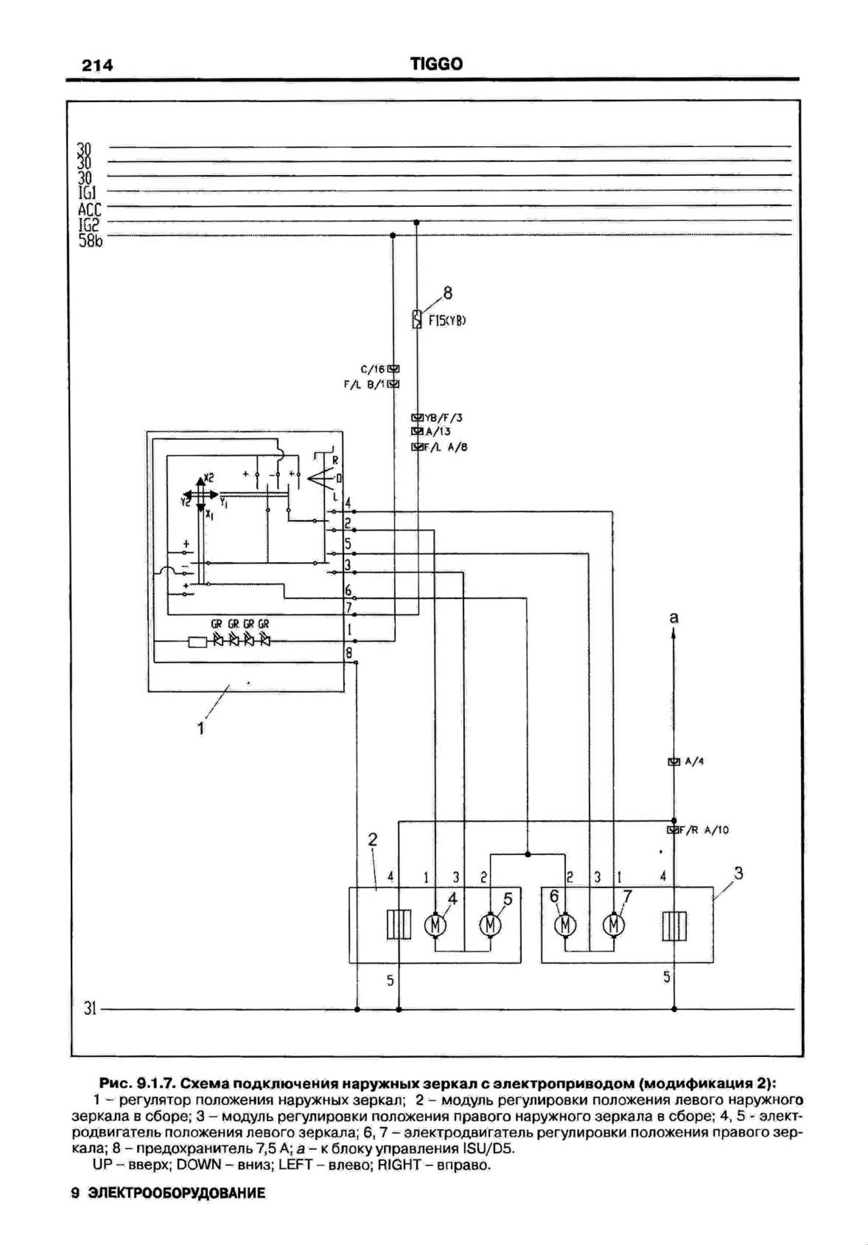
Подключение наружных зеркал с электроприводом - электросхема


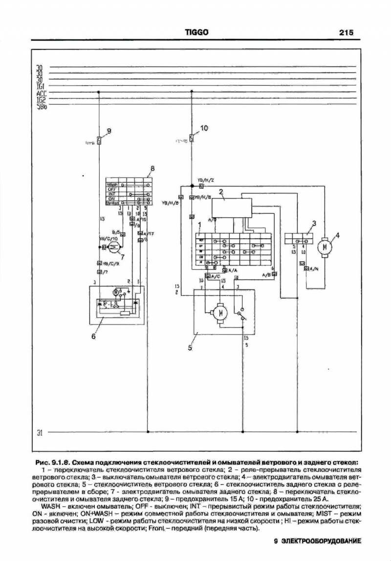
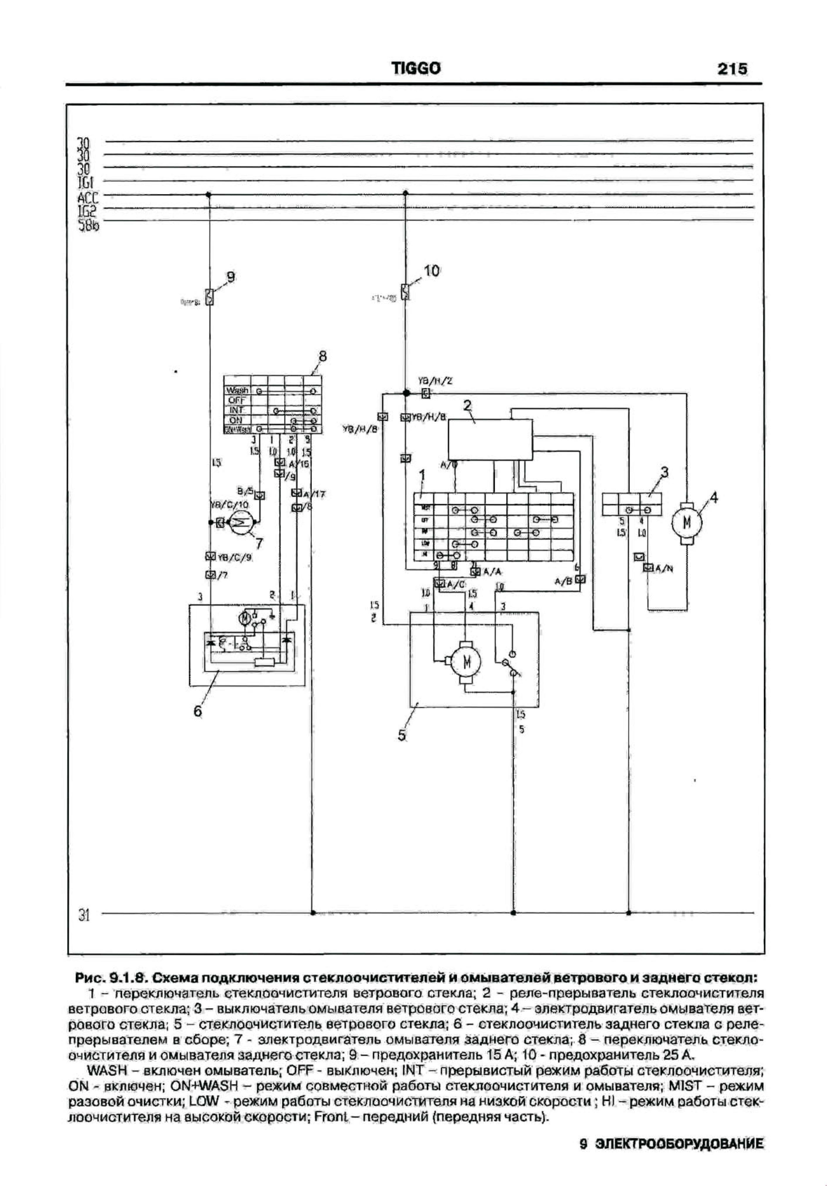
Электросхема стеклоочистителей и омывателей переднего и заднего стекла

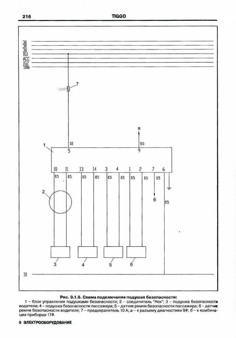
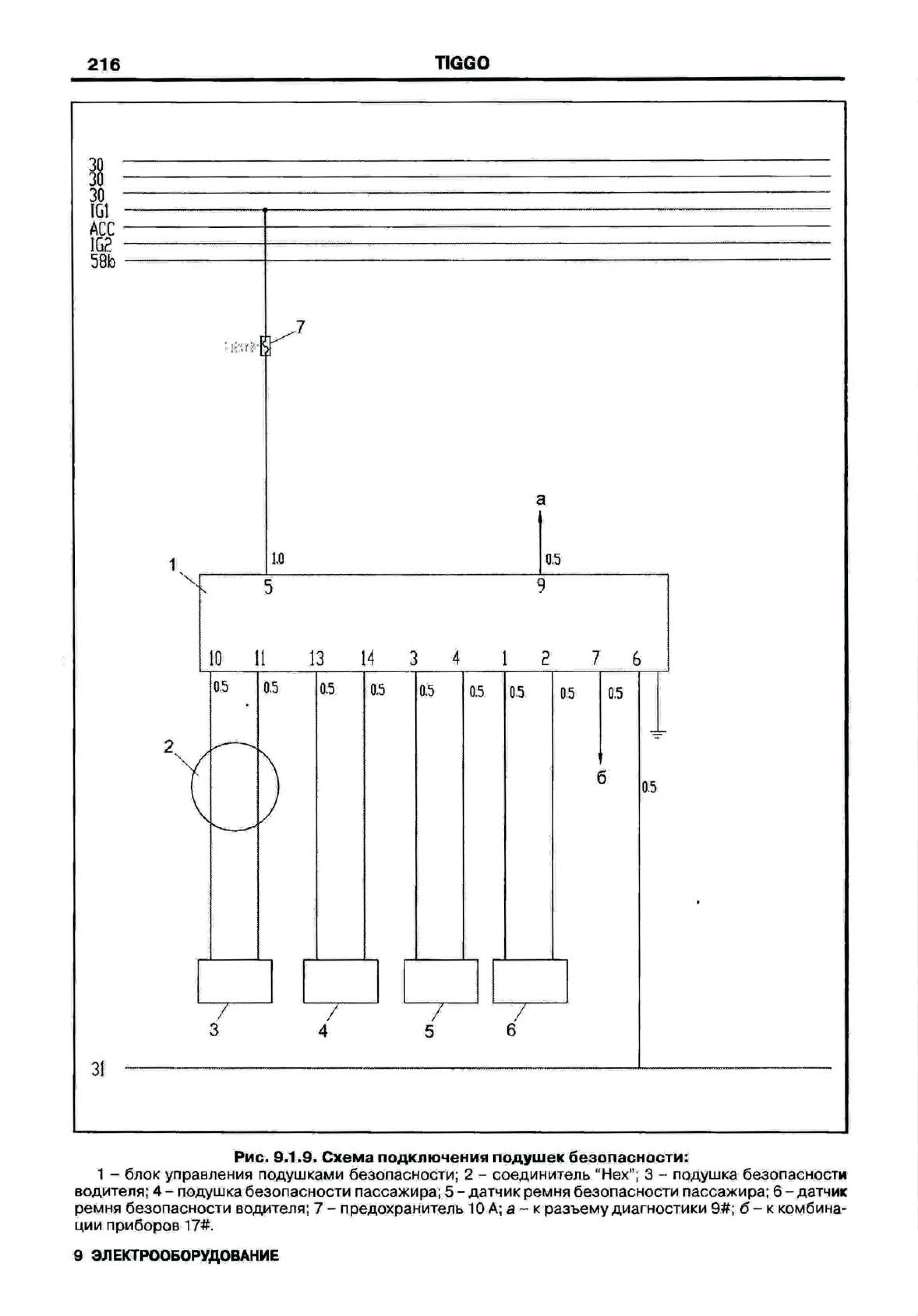
Эл.схема подключения подушек безопасности

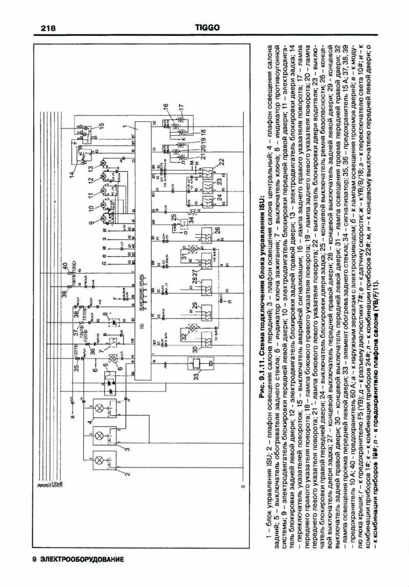
Схема блока управления ISU

Электросхема комбинации приборов

Эл.схема подключения наружного освещения на Чери Тиго

Электросхема подключения блока реле и предохранителей моторного отсека

Разьемы блока реле и предохранителей панели приборов, колодка соединения блока управления ECU

РЕМОНТ АВТОЭЛЕКТРОНИКИ ЗАРЯДНЫЕ УСТРОЙСТВА ДЛЯ АКБ

|